 |
Український клуб фанів FIAT / CLUB UCRAINO TIFOSO DELLA FIAT
|
 |
| Предыдущая тема :: Следующая тема |
| Автор |
Сообщение |
шурік Италоманьячище


Возраст: 49 Знак зодиака:  Зарегистрирован: 14.04.2010 Сообщения: 1760 Откуда: Нетішин Хмельницька
Авто: Був Експерт 2011р.2.0 Зараз С4 гранд пікасо 1.6 2014р
|
Добавлено: Чт Июл 05, 2012 21:32 Заголовок сообщения: |
|
|
[quote="шурік"] | alex-lv писал(а): |
Дякую!
Але не найшов запобіжника на вітрак охолодження радіатора кондиц.Не включається вентилятор рад.кондиціонера.Куди дивитись,що та де шукати? | Питання вирішив заміною рилюх!
|
|
| Вернуться к началу |
|
 |
шурік Италоманьячище


Возраст: 49 Знак зодиака:  Зарегистрирован: 14.04.2010 Сообщения: 1760 Откуда: Нетішин Хмельницька
Авто: Був Експерт 2011р.2.0 Зараз С4 гранд пікасо 1.6 2014р
|
Добавлено: Чт Июл 05, 2012 21:33 Заголовок сообщения: |
|
|
| irina2390 писал(а): | А подскажите пожалуйста:Есть ли предохранителт на скудо в новой морде на подсветку салона?Так было хорошо,нажал на ключе на открывание центр.замков,свет в салоне загорелся,сел в машину он плавно потух!!!Атеперь этого нет.Куда смотреть?где искать!Подскажите!!!!!!!!  | А в мене такого нема!
|
|
| Вернуться к началу |
|
 |
irina2390 Италофан


Возраст: 58 Знак зодиака:  Зарегистрирован: 05.02.2012 Сообщения: 161 Откуда: Бела Церковь
Авто: ФиатСкудо 2.0 2007г.
|
Добавлено: Чт Июл 05, 2012 22:00 Заголовок сообщения: |
|
|
| шурік писал(а): | | irina2390 писал(а): | А подскажите пожалуйста:Есть ли предохранителт на скудо в новой морде на подсветку салона?Так было хорошо,нажал на ключе на открывание центр.замков,свет в салоне загорелся,сел в машину он плавно потух!!!Атеперь этого нет.Куда смотреть?где искать!Подскажите!!!!!!!!  | А в мене такого нема!  |
По идее должно быть!За эту функцию вроде отвечает блок конфорта Слышал,что акум на этих машинах надо отсоединять не ранше чем через пол часа после эксплуатации авто,а то некоторые функции засыпают и не просыпаются иногда.Спасает перепрошивка блока!
_________________ ФИАТ СКУДО 2007г. 2.0 88кв. 120л.с. 0677372662 СЕРГЕЙ. |
|
| Вернуться к началу |
|
 |
Sirko Италолюбитель

Возраст: 41 Знак зодиака:  Зарегистрирован: 13.07.2012 Сообщения: 87 Откуда: Ровно
Авто: Fiat Scudo 1.9d
|
Добавлено: Пт Июл 13, 2012 12:58 Заголовок сообщения: |
|
|
| дякую за схеми
|
|
| Вернуться к началу |
|
 |
rullja Amico

Возраст: 38 Знак зодиака:  Зарегистрирован: 03.08.2012 Сообщения: 3 Откуда: Львов
Авто: Fiat scudo jtd 2003
|
Добавлено: Пт Авг 03, 2012 22:00 Заголовок сообщения: |
|
|
| негорять стопи ,перевірив всі запобіжники,жабку,визначив що не доходить живлення на жабку .підкажіть де знаходиться реле стопів?
|
|
| Вернуться к началу |
|
 |
Freedom Италоманьячище


Возраст: 41 Знак зодиака:  Зарегистрирован: 21.07.2012 Сообщения: 1613 Откуда: Тернопіль
Авто: Peugeot Expert 2.0 HDi 80кВт Long
|
Добавлено: Пт Авг 03, 2012 22:28 Заголовок сообщения: |
|
|
Книжка в мене є, але треба далеко йти завтра подивлюсь і відпишу, потерпи
|
|
| Вернуться к началу |
|
 |
alex-lv Италоманьячище


Возраст: 30 Знак зодиака:  Зарегистрирован: 14.09.2009 Сообщения: 1306 Откуда: Львів
Авто: продано
|
|
| Вернуться к началу |
|
 |
Freedom Италоманьячище


Возраст: 41 Знак зодиака:  Зарегистрирован: 21.07.2012 Сообщения: 1613 Откуда: Тернопіль
Авто: Peugeot Expert 2.0 HDi 80кВт Long
|
Добавлено: Пт Авг 03, 2012 22:47 Заголовок сообщения: |
|
|
| почни дивитись з педалі тормоза, а там і до стопів дойдеш
|
|
| Вернуться к началу |
|
 |
Vladimir TV Италомафиози


Возраст: 51 Знак зодиака:  Зарегистрирован: 25.07.2011 Сообщения: 1071 Откуда: Украина
Авто: Peugeot Expert, 2004 (2,0 HDI), RHX
|
Добавлено: Пт Авг 03, 2012 23:20 Заголовок сообщения: |
|
|
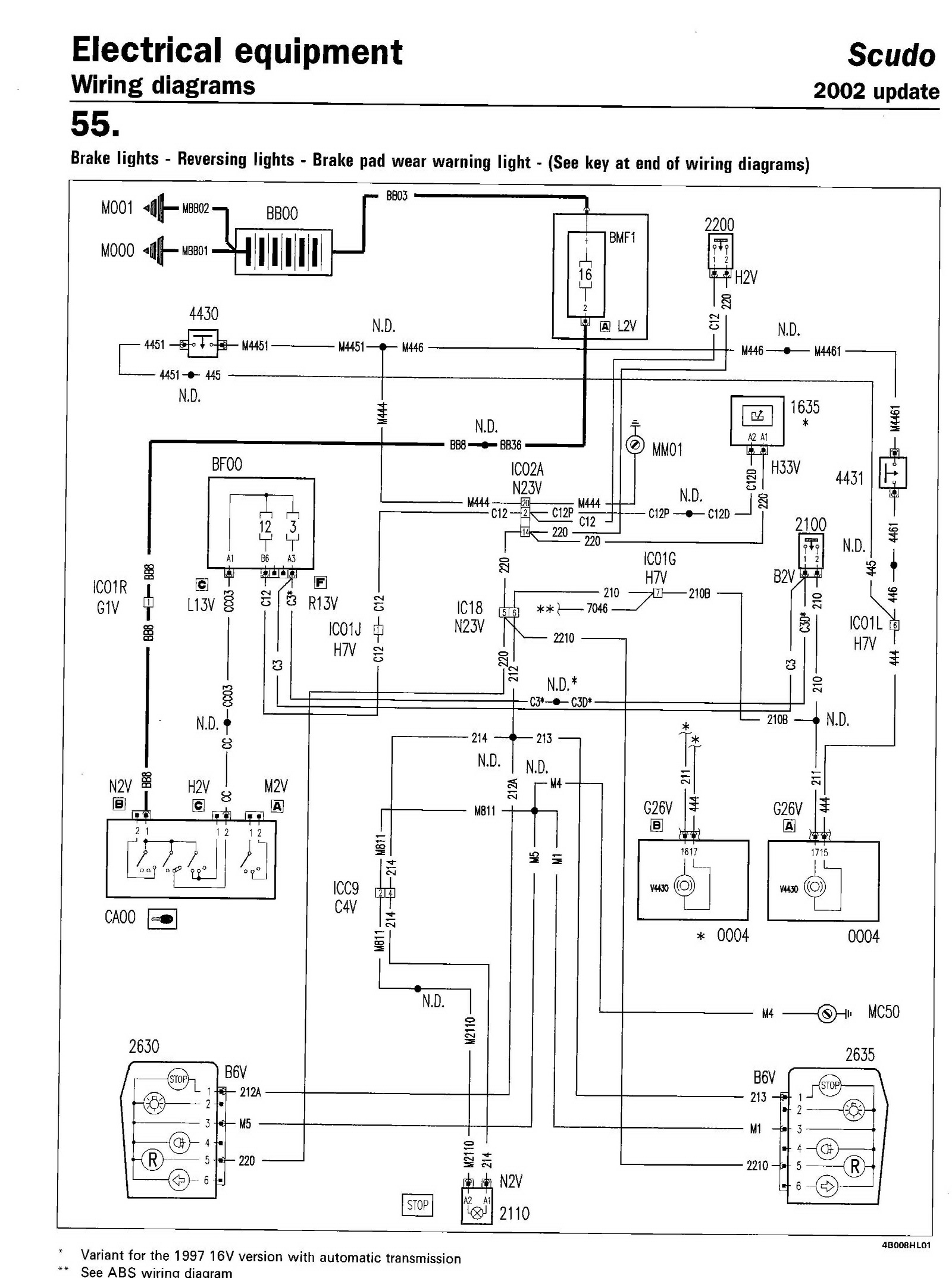
Реле стоп-сигнала нет
| Описание: |
|
| Размер: |
57.72 KB |
| Просмотрено: |
419 раз(а) |

|
|
|
| Вернуться к началу |
|
 |
rullja Amico

Возраст: 38 Знак зодиака:  Зарегистрирован: 03.08.2012 Сообщения: 3 Откуда: Львов
Авто: Fiat scudo jtd 2003
|
Добавлено: Пт Авг 03, 2012 23:50 Заголовок сообщения: |
|
|
під педаллю тормоза є кнопка її я і називаю жабка.там два провода які при зєднані мають запалити стопи ,но стопи не горять а коли кинув від акумулятора до них напряму + то стопи загорілись це означає що недоходить живлення ,от і мене цікавить як ідуть ці дротики до запобіжника якщо не помиляюсь№3 напряму чи через реле .я всеж таки склоняюсь що вони зєднані з реле але яким з них?
можливо ви не правильно подивились до скудіка 2003року?
|
|
| Вернуться к началу |
|
 |
Vladimir TV Италомафиози


Возраст: 51 Знак зодиака:  Зарегистрирован: 25.07.2011 Сообщения: 1071 Откуда: Украина
Авто: Peugeot Expert, 2004 (2,0 HDI), RHX
|
Добавлено: Сб Авг 04, 2012 11:10 Заголовок сообщения: |
|
|
| Це схема 2004 року
|
|
| Вернуться к началу |
|
 |
Freedom Италоманьячище


Возраст: 41 Знак зодиака:  Зарегистрирован: 21.07.2012 Сообщения: 1613 Откуда: Тернопіль
Авто: Peugeot Expert 2.0 HDi 80кВт Long
|
|
| Вернуться к началу |
|
 |
alex-lv Италоманьячище


Возраст: 30 Знак зодиака:  Зарегистрирован: 14.09.2009 Сообщения: 1306 Откуда: Львів
Авто: продано
|
|
| Вернуться к началу |
|
 |
|
|
Вы не можете начинать темы Вы не можете отвечать на сообщения Вы не можете редактировать свои сообщения Вы не можете удалять свои сообщения Вы не можете голосовать в опросах Вы не можете присоединять файлы в этом форуме Вы можете скачивать файлы в этом форуме
|
Powered by phpBB © 2001, 2005 phpBB Group
|