Сайт Українського клуба фанів FIAT Український клуб фанів FIAT / CLUB UCRAINO TIFOSO DELLA FIAT

 
ФотогалереяФотогалерея   FAQFAQ   ПоискПоиск   ПользователиПользователи   ГруппыГруппы   РегистрацияРегистрация 
 ПрофильПрофиль   Войти и проверить личные сообщенияВойти и проверить личные сообщения   ВходВход 

Дотяжка окон.
На страницу Пред.  1, 2, 3, 4  След.
 
Начать новую тему   Ответить на тему    Список форумов Український клуб фанів FIAT / CLUB UCRAINO TIFOSO DELLA FIAT -> FIAT Doblo
Предыдущая тема :: Следующая тема  
Автор Сообщение
Андрей К
Италоманьячище


Италоманьячище

Возраст: 53
Знак зодиака: Стрелец
Зарегистрирован: 19.06.2006
Сообщения: 6990
Откуда: Кривой Рог

Авто: Tempra 1.9TDs DGT & AR145TD (когда-то Uno D & "зубило")

СообщениеДобавлено: Пн Фев 09, 2015 14:53    Заголовок сообщения: Ответить с цитатой

sasha260621
Поставить блок дотяжки на штурманскую сторону.
Так в Альфах лепили - блок работает только на одно окно, второе прямо через кнопки.

_________________
Вернуться к началу
Посмотреть профиль Отправить личное сообщение Отправить e-mail
sasha260621
Италомафиози


Италомафиози

Возраст: 40
Знак зодиака: Лев
Зарегистрирован: 18.09.2012
Сообщения: 960
Откуда: Ровно

Авто: Fiat Doblo 1,9 JTD 2005г.в.

СообщениеДобавлено: Пн Фев 09, 2015 15:05    Заголовок сообщения: Ответить с цитатой

Андрей К писал(а):
sasha260621
Поставить блок дотяжки на штурманскую сторону.
Так в Альфах лепили - блок работает только на одно окно, второе прямо через кнопки.

А сколько стоит этот блок?

_________________
0680509333, 0958366227
Вернуться к началу
Посмотреть профиль Отправить личное сообщение Отправить e-mail
grv864
Италомафиози


Италомафиози

Возраст: 40
Знак зодиака: Весы
Зарегистрирован: 05.11.2013
Сообщения: 883
Откуда: Харьков

Авто: Фиат Добло Карго 1,3

СообщениеДобавлено: Пн Фев 09, 2015 15:57    Заголовок сообщения: Ответить с цитатой

Cava_cd писал(а):
Как вышел- пока отложил установку.
Просто времени было мало и место было неудобное( где машина стояла).
А вообще я думаю переделать питание на кнопки поставить задержку на отключение питания.
она то есть эта задержка,но только открыл дверь,и все,уже стекла не опустишь,не подымешь.Если бы найти,где этот провод,который дает сигнал,что дверь открылась,и отключает стеклоподъемники,и отключить его совсем.
Вернуться к началу
Посмотреть профиль Отправить личное сообщение Посетить сайт автора
grv864
Италомафиози


Италомафиози

Возраст: 40
Знак зодиака: Весы
Зарегистрирован: 05.11.2013
Сообщения: 883
Откуда: Харьков

Авто: Фиат Добло Карго 1,3

СообщениеДобавлено: Пн Фев 09, 2015 15:59    Заголовок сообщения: Ответить с цитатой

Андрей К писал(а):
sasha260621
Поставить блок дотяжки на штурманскую сторону.
Так в Альфах лепили - блок работает только на одно окно, второе прямо через кнопки.

какая разница,на какую дверь,питание на стеклоподьемники пропадает,как только открылась,любая из дверей.
Вернуться к началу
Посмотреть профиль Отправить личное сообщение Посетить сайт автора
grv864
Италомафиози


Италомафиози

Возраст: 40
Знак зодиака: Весы
Зарегистрирован: 05.11.2013
Сообщения: 883
Откуда: Харьков

Авто: Фиат Добло Карго 1,3

СообщениеДобавлено: Пн Фев 09, 2015 16:00    Заголовок сообщения: Ответить с цитатой

Cava_cd писал(а):
sasha260621 писал(а):
Скажите еще раз:
У меня на водительской двери - когда нажимаеш чуть кнопку опустить или поднять окно, то оно потом само закрывается или открывается.
А с пассажирской стороны нужно постоянно держать чтобы закрылось или открылось.
Есть у меня эта дотяжка или нет. Как сделать чтобы и с пассажирской стороны так само было?


У вас нужно смотреть устройство именно водительской двери. Нужно понимать что и как.
По сути можно.

У меня ,что с водительской,что с пассажирской,нужно держать постоянно.
Вернуться к началу
Посмотреть профиль Отправить личное сообщение Посетить сайт автора
Cava_cd
Amico


Amico

Возраст: 43
Знак зодиака: Овен
Зарегистрирован: 22.03.2013
Сообщения: 49
Откуда: Киев

Авто: Fiat Doblo

СообщениеДобавлено: Пн Фев 09, 2015 18:16    Заголовок сообщения: Ответить с цитатой

grv864 писал(а):
Cava_cd писал(а):
Как вышел- пока отложил установку.
Просто времени было мало и место было неудобное( где машина стояла).
А вообще я думаю переделать питание на кнопки поставить задержку на отключение питания.
она то есть эта задержка,но только открыл дверь,и все,уже стекла не опустишь,не подымешь.Если бы найти,где этот провод,который дает сигнал,что дверь открылась,и отключает стеклоподъемники,и отключить его совсем.


и у меня она есть.
Эта задержка запрограммирована в центральном контроллере.
Ее не уберешь (задержку). А провод который говорит что дверь открыта тоже нельзя резать это провод от датчиков открытия двери.
Вернуться к началу
Посмотреть профиль Отправить личное сообщение
grv864
Италомафиози


Италомафиози

Возраст: 40
Знак зодиака: Весы
Зарегистрирован: 05.11.2013
Сообщения: 883
Откуда: Харьков

Авто: Фиат Добло Карго 1,3

СообщениеДобавлено: Пн Фев 09, 2015 18:18    Заголовок сообщения: Ответить с цитатой

понятно.как же решить эту проблему.
_________________
https://www.drive2.ru/r/fiat/657678/
Вернуться к началу
Посмотреть профиль Отправить личное сообщение Посетить сайт автора
Cava_cd
Amico


Amico

Возраст: 43
Знак зодиака: Овен
Зарегистрирован: 22.03.2013
Сообщения: 49
Откуда: Киев

Авто: Fiat Doblo

СообщениеДобавлено: Пн Фев 09, 2015 18:32    Заголовок сообщения: Ответить с цитатой

Cava_cd писал(а):
grv864 писал(а):
Cava_cd писал(а):
Как вышел- пока отложил установку.
Просто времени было мало и место было неудобное( где машина стояла).
А вообще я думаю переделать питание на кнопки поставить задержку на отключение питания.
она то есть эта задержка,но только открыл дверь,и все,уже стекла не опустишь,не подымешь.Если бы найти,где этот провод,который дает сигнал,что дверь открылась,и отключает стеклоподъемники,и отключить его совсем.


и у меня она есть.
Эта задержка запрограммирована в центральном контроллере.
Ее не уберешь (задержку). А провод который говорит что дверь открыта тоже нельзя резать это провод от датчиков открытия двери.



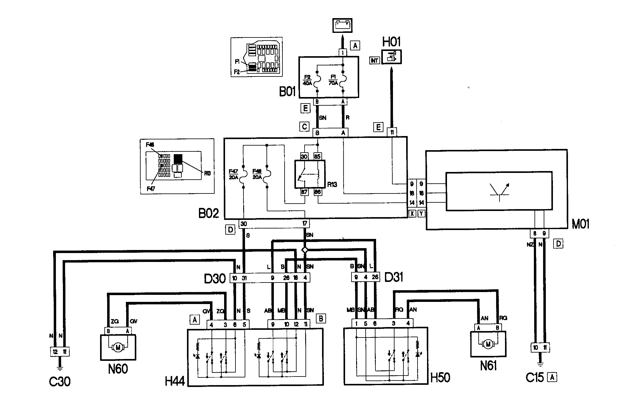
1.jpg
 Описание:
Схема доводчиков которые стоят в дверях
 Размер:  315.97 KB
 Просмотрено:  252 раз(а)

1.jpg


Вернуться к началу
Посмотреть профиль Отправить личное сообщение
Cava_cd
Amico


Amico

Возраст: 43
Знак зодиака: Овен
Зарегистрирован: 22.03.2013
Сообщения: 49
Откуда: Киев

Авто: Fiat Doblo

СообщениеДобавлено: Пн Фев 09, 2015 18:35    Заголовок сообщения: Ответить с цитатой

как видим реле 13 отвечает за питание всей цепочки. А управляется оно от ЦК.
Можно это исправить. Если установить дополнительное реле времени параллельно реле Р13
Вернуться к началу
Посмотреть профиль Отправить личное сообщение
grv864
Италомафиози


Италомафиози

Возраст: 40
Знак зодиака: Весы
Зарегистрирован: 05.11.2013
Сообщения: 883
Откуда: Харьков

Авто: Фиат Добло Карго 1,3

СообщениеДобавлено: Пн Фев 09, 2015 18:36    Заголовок сообщения: Ответить с цитатой

если реле закоротить?Что бы не отключалось питание!R13
Вернуться к началу
Посмотреть профиль Отправить личное сообщение Посетить сайт автора
Cava_cd
Amico


Amico

Возраст: 43
Знак зодиака: Овен
Зарегистрирован: 22.03.2013
Сообщения: 49
Откуда: Киев

Авто: Fiat Doblo

СообщениеДобавлено: Пн Фев 09, 2015 18:41    Заголовок сообщения: Ответить с цитатой

grv864 писал(а):
если реле закоротить?Что бы не отключалось питание!R13



2.jpg
 Описание:
Расположение элементов
 Размер:  433.66 KB
 Просмотрено:  225 раз(а)

2.jpg


Вернуться к началу
Посмотреть профиль Отправить личное сообщение
Cava_cd
Amico


Amico

Возраст: 43
Знак зодиака: Овен
Зарегистрирован: 22.03.2013
Сообщения: 49
Откуда: Киев

Авто: Fiat Doblo

СообщениеДобавлено: Пн Фев 09, 2015 18:41    Заголовок сообщения: Ответить с цитатой

тогда у вас будет постоянная утечка тока. Что приведет к разряду
аккумулятора.
Вернуться к началу
Посмотреть профиль Отправить личное сообщение
grv864
Италомафиози


Италомафиози

Возраст: 40
Знак зодиака: Весы
Зарегистрирован: 05.11.2013
Сообщения: 883
Откуда: Харьков

Авто: Фиат Добло Карго 1,3

СообщениеДобавлено: Пн Фев 09, 2015 18:45    Заголовок сообщения: Ответить с цитатой

Cava_cd писал(а):
тогда у вас будет постоянная утечка тока. Что приведет к разряду
аккумулятора.
Из-за чего ?если на лапках 87-30,реле поставить перемычку ,оно будет клацать,но питание будет постоянное.На других машинах,где не отключаются стеклоподьемники,акум не разряжается!
Вернуться к началу
Посмотреть профиль Отправить личное сообщение Посетить сайт автора
Cava_cd
Amico


Amico

Возраст: 43
Знак зодиака: Овен
Зарегистрирован: 22.03.2013
Сообщения: 49
Откуда: Киев

Авто: Fiat Doblo

СообщениеДобавлено: Пн Фев 09, 2015 18:51    Заголовок сообщения: Ответить с цитатой

grv864 писал(а):
Cava_cd писал(а):
тогда у вас будет постоянная утечка тока. Что приведет к разряду
аккумулятора.
Из-за чего ?если на лапках 87-30,реле поставить перемычку ,оно будет клацать,но питание будет постоянное.На других машинах,где не отключаются стеклоподьемники,акум не разряжается!


У вас в кнопках есть лампочки, они и будут))

А схему приложил для сравнения.
Как видим тут умные кнопки.



3.png
 Описание:
схема с машины где возле аварийки.
 Размер:  103.4 KB
 Просмотрено:  212 раз(а)

3.png


Вернуться к началу
Посмотреть профиль Отправить личное сообщение
grv864
Италомафиози


Италомафиози

Возраст: 40
Знак зодиака: Весы
Зарегистрирован: 05.11.2013
Сообщения: 883
Откуда: Харьков

Авто: Фиат Добло Карго 1,3

СообщениеДобавлено: Пн Фев 09, 2015 18:56    Заголовок сообщения: Ответить с цитатой

А что разве лампочки горят без включения габаритов?Как то не обращал внимания.
_________________
https://www.drive2.ru/r/fiat/657678/
Вернуться к началу
Посмотреть профиль Отправить личное сообщение Посетить сайт автора
Показать сообщения:   
Начать новую тему   Ответить на тему    Список форумов Український клуб фанів FIAT / CLUB UCRAINO TIFOSO DELLA FIAT -> FIAT Doblo Часовой пояс: GMT + 3
На страницу Пред.  1, 2, 3, 4  След.
Страница 3 из 4

 
Перейти:  
Вы не можете начинать темы
Вы не можете отвечать на сообщения
Вы не можете редактировать свои сообщения
Вы не можете удалять свои сообщения
Вы не можете голосовать в опросах
Вы не можете присоединять файлы в этом форуме
Вы можете скачивать файлы в этом форуме






Powered by phpBB © 2001, 2005 phpBB Group
З питань розміщення реклами писати на цю адресу