Сайт Українського клуба фанів FIAT Український клуб фанів FIAT / CLUB UCRAINO TIFOSO DELLA FIAT

 
ФотогалереяФотогалерея   FAQFAQ   ПоискПоиск   ПользователиПользователи   ГруппыГруппы   РегистрацияРегистрация 
 ПрофильПрофиль   Войти и проверить личные сообщенияВойти и проверить личные сообщения   ВходВход 

fiatecoscan параметры двигателя газовое оборудование схемы
На страницу Пред.  1, 2
 
Начать новую тему   Ответить на тему    Список форумов Український клуб фанів FIAT / CLUB UCRAINO TIFOSO DELLA FIAT -> FIAT Doblo
Предыдущая тема :: Следующая тема  
Автор Сообщение
николай 1976
Италомафиози


Италомафиози

Возраст: 49
Знак зодиака: Овен
Зарегистрирован: 18.11.2012
Сообщения: 742
Откуда: николаев украина

Авто: фиат добло 1,6 16v Natural Power 103л.с 75кВ.т

СообщениеДобавлено: Вс Мар 03, 2013 12:16    Заголовок сообщения: Ответить с цитатой

николай 1976 писал(а):
vickrivbass вопрос не по теме но в сё же
виден родной пробег через Fiat Multi ECUScan 1.3
так как насчёт пробега?????
_________________
02041976
Вернуться к началу
Посмотреть профиль Отправить личное сообщение AIM Address Yahoo Messenger MSN Messenger
шурік
Италоманьячище


Италоманьячище

Возраст: 50
Знак зодиака: Водолей
Зарегистрирован: 14.04.2010
Сообщения: 1760
Откуда: Нетішин Хмельницька

Авто: Був Експерт 2011р.2.0 Зараз С4 гранд пікасо 1.6 2014р

СообщениеДобавлено: Вс Мар 03, 2013 16:33    Заголовок сообщения: Ответить с цитатой

vickrivbass писал(а):
Программа Fiat Multi ECUScan 1.3
универсальная любой шнур ,только если хочешь больше параметров то
ELM 327
В мене ЕЛМ 327 НЕ блютуз,не можу підключити до 1.3 фіоріно.Що повинно бути в настройках?Добло 1.3 все ж таке само думаю як і фіоріно?
Вернуться к началу
Посмотреть профиль Отправить личное сообщение Отправить e-mail
vickrivbass
Италолюбитель


Италолюбитель

Возраст: 51
Знак зодиака: Близнецы
Зарегистрирован: 05.11.2012
Сообщения: 54
Откуда: Кривой рог

Авто: vdoblo

СообщениеДобавлено: Сб Мар 09, 2013 09:24    Заголовок сообщения: Ответить с цитатой

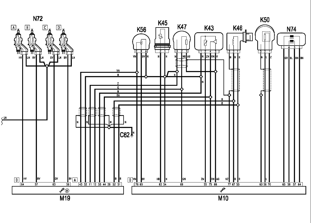
l60 l61 клапана на баллонах m19 комп


cxema2.jpg
 Описание:
 Размер:  34.01 KB
 Просмотрено:  186 раз(а)

cxema2.jpg


Вернуться к началу
Посмотреть профиль Отправить личное сообщение
vickrivbass
Италолюбитель


Италолюбитель

Возраст: 51
Знак зодиака: Близнецы
Зарегистрирован: 05.11.2012
Сообщения: 54
Откуда: Кривой рог

Авто: vdoblo

СообщениеДобавлено: Вс Мар 10, 2013 22:42    Заголовок сообщения: Ответить с цитатой

схема добло к15 к17 лямбда зонд


cxema1.jpg
 Описание:
 Размер:  195.76 KB
 Просмотрено:  282 раз(а)

cxema1.jpg


Вернуться к началу
Посмотреть профиль Отправить личное сообщение
vickrivbass
Италолюбитель


Италолюбитель

Возраст: 51
Знак зодиака: Близнецы
Зарегистрирован: 05.11.2012
Сообщения: 54
Откуда: Кривой рог

Авто: vdoblo

СообщениеДобавлено: Вс Мар 10, 2013 22:47    Заголовок сообщения: Ответить с цитатой

м01 комп в пульте


cxema2.jpg
 Описание:
 Размер:  207.4 KB
 Просмотрено:  175 раз(а)

cxema2.jpg


Вернуться к началу
Посмотреть профиль Отправить личное сообщение
vickrivbass
Италолюбитель


Италолюбитель

Возраст: 51
Знак зодиака: Близнецы
Зарегистрирован: 05.11.2012
Сообщения: 54
Откуда: Кривой рог

Авто: vdoblo

СообщениеДобавлено: Вс Мар 10, 2013 22:51    Заголовок сообщения: Ответить с цитатой

м10 комп iaw 4af
m19 комп metatron 6a0



cxema4.jpg
 Описание:
 Размер:  241.93 KB
 Просмотрено:  177 раз(а)

cxema4.jpg


Вернуться к началу
Посмотреть профиль Отправить личное сообщение
николай 1976
Италомафиози


Италомафиози

Возраст: 49
Знак зодиака: Овен
Зарегистрирован: 18.11.2012
Сообщения: 742
Откуда: николаев украина

Авто: фиат добло 1,6 16v Natural Power 103л.с 75кВ.т

СообщениеДобавлено: Сб Мар 23, 2013 10:32    Заголовок сообщения: Ответить с цитатой

vickrivbass
привет !!! Когда машина катится обороты 1100 а когда остановился то падают до 850,это комп так делает значит и расход должен быть меньше (значит на 1кг газа 17кг воздуха а это 1.5м3\ч просто на месте.) где то 1м3/ч
По поводу расхода могу предложить толь эти фото с мануала
( не знаю адреса твоего почтового ящика чтоб фото отсылать, поэтому в теме выкладываю)



SDC14524.JPG
 Описание:
 Размер:  209.06 KB
 Просмотрено:  198 раз(а)

SDC14524.JPG



SDC14522.JPG
 Описание:
 Размер:  188.73 KB
 Просмотрено:  205 раз(а)

SDC14522.JPG



_________________
02041976
Вернуться к началу
Посмотреть профиль Отправить личное сообщение AIM Address Yahoo Messenger MSN Messenger
николай 1976
Италомафиози


Италомафиози

Возраст: 49
Знак зодиака: Овен
Зарегистрирован: 18.11.2012
Сообщения: 742
Откуда: николаев украина

Авто: фиат добло 1,6 16v Natural Power 103л.с 75кВ.т

СообщениеДобавлено: Сб Мар 23, 2013 10:44    Заголовок сообщения: Ответить с цитатой

vickrivbass И ещё


SDC14532.JPG
 Описание:
 Размер:  163.13 KB
 Просмотрено:  190 раз(а)

SDC14532.JPG



_________________
02041976
Вернуться к началу
Посмотреть профиль Отправить личное сообщение AIM Address Yahoo Messenger MSN Messenger
vickrivbass
Италолюбитель


Италолюбитель

Возраст: 51
Знак зодиака: Близнецы
Зарегистрирован: 05.11.2012
Сообщения: 54
Откуда: Кривой рог

Авто: vdoblo

СообщениеДобавлено: Пн Мар 25, 2013 08:08    Заголовок сообщения: Ответить с цитатой

Это конечно понятно , но в других машинах не думают про экологию и холостые
обороты уменьшают когда машина котиться. Я попробую отключить контроль
борт комп на нейтральной передаче разорвав провод идущий от датчика скорости
k84.
Вернуться к началу
Посмотреть профиль Отправить личное сообщение
николай 1976
Италомафиози


Италомафиози

Возраст: 49
Знак зодиака: Овен
Зарегистрирован: 18.11.2012
Сообщения: 742
Откуда: николаев украина

Авто: фиат добло 1,6 16v Natural Power 103л.с 75кВ.т

СообщениеДобавлено: Пн Мар 25, 2013 20:54    Заголовок сообщения: Ответить с цитатой

vickrivbass
Цитата:
Я попробую отключить контроль
борт комп на нейтральной передаче разорвав провод идущий от датчика скорости
k84.
Если так сделаешь скорее всего сразу переключится на бензин
_________________
02041976
Вернуться к началу
Посмотреть профиль Отправить личное сообщение AIM Address Yahoo Messenger MSN Messenger
vickrivbass
Италолюбитель


Италолюбитель

Возраст: 51
Знак зодиака: Близнецы
Зарегистрирован: 05.11.2012
Сообщения: 54
Откуда: Кривой рог

Авто: vdoblo

СообщениеДобавлено: Вт Мар 26, 2013 18:33    Заголовок сообщения: Ответить с цитатой

после снегопадов проверю
Вернуться к началу
Посмотреть профиль Отправить личное сообщение
николай 1976
Италомафиози


Италомафиози

Возраст: 49
Знак зодиака: Овен
Зарегистрирован: 18.11.2012
Сообщения: 742
Откуда: николаев украина

Авто: фиат добло 1,6 16v Natural Power 103л.с 75кВ.т

СообщениеДобавлено: Вт Мар 26, 2013 20:28    Заголовок сообщения: Ответить с цитатой

Недавно подъехал кореш на добло, тоже натурал повер, (троило на газу)
Говорю ему давай попробуем узнать какая из форсунок не работает (методом отключения штекера электропитания форсунки). Так вот, когда отключаешь штекер от форсунки газовой, двигатель мгновенно переходит на бензин (даже не слышно переключения и загорается чек на приборке)
так и не узнали какая не работала( сняли все, промыли форсы, промыли рампу, в ней было много какой то жижи и всё заработало!!! Very Happy Very Happy Very Happy

_________________
02041976
Вернуться к началу
Посмотреть профиль Отправить личное сообщение AIM Address Yahoo Messenger MSN Messenger
vickrivbass
Италолюбитель


Италолюбитель

Возраст: 51
Знак зодиака: Близнецы
Зарегистрирован: 05.11.2012
Сообщения: 54
Откуда: Кривой рог

Авто: vdoblo

СообщениеДобавлено: Пт Апр 05, 2013 20:06    Заголовок сообщения: Ответить с цитатой

Комп бортовой через 0.2 сек проверяет цепь на клапана на форсунки.
1й светодиод тухнет когда 155 бар
3й светодиод тухнет когда 117 бар
4й светодиод тухнет когда 81 бар
5й светодиод тухнет когда 42 бар
отключает систему на 10.3 бар для перезапуска необходимо
перезагрузка машины но если у вас утечка или при заправке
что то попало под клапана то хрен перейдет на газ .
Так как для вкл клапанов необходимо давление больше 10.3 бар
а его там нет так как клапана закрыты.Для перезапуска необходимо
подать принудительно +12в. Закачал газ а там вместе с газом
мусор вот и думаю сделать фильтр в переходнике Laughing
Вернуться к началу
Посмотреть профиль Отправить личное сообщение
Показать сообщения:   
Начать новую тему   Ответить на тему    Список форумов Український клуб фанів FIAT / CLUB UCRAINO TIFOSO DELLA FIAT -> FIAT Doblo Часовой пояс: GMT + 3
На страницу Пред.  1, 2
Страница 2 из 2

 
Перейти:  
Вы не можете начинать темы
Вы не можете отвечать на сообщения
Вы не можете редактировать свои сообщения
Вы не можете удалять свои сообщения
Вы не можете голосовать в опросах
Вы не можете присоединять файлы в этом форуме
Вы можете скачивать файлы в этом форуме






Powered by phpBB © 2001, 2005 phpBB Group
З питань розміщення реклами писати на цю адресу