Возраст: 38 Знак зодиака: Зарегистрирован: 21.05.2007 Сообщения: 17331 Откуда: Одеса
Авто: Фіат Сієна 1.2
Добавлено: Ср Сен 23, 2020 11:18 Заголовок сообщения:
А контакти в 1203 точно замкнуті? Коли його розімкнути і к.3/пр.1421 прямо там примусово посадити на масу, реле качає, насос насосає? _________________ Це не набиття постів, це просто моя думка.
Добавлено: Ср Сен 23, 2020 12:02 Заголовок сообщения:
Александр Васильевич писал(а):
А контакти в 1203 точно замкнуті? Коли його розімкнути і к.3/пр.1421 прямо там примусово посадити на масу, реле качає, насос насосає?
Бензонпсос працює.
Релє 1304 перевіря на столі з виносним блоком живлення. На столі релє клацає, а на машині ні.12 вольт на 3 ногу релє приходить, якщо помітять відносно мінуса акумулято.ра.
Але тестер не показує напруги відносно 10 ноги релє
Возраст: 38 Знак зодиака: Зарегистрирован: 21.05.2007 Сообщения: 17331 Откуда: Одеса
Авто: Фіат Сієна 1.2
Добавлено: Ср Сен 23, 2020 12:34 Заголовок сообщения:
А к.10 лівого по схемі реле до того правого реле, шо живить ЕБН яке має відношення? На к. 3 та 11 є +12? Якшо є, через живу обмотку тестер повинен показати +12, навіть, якшо к.10 висить в повітрі.
...Бензонасос працює...(с) коли саме- при замиканні к. 3 на масу чи як?? Ви не економте букви, пишіть детально
Жаль, далі не видно схеми. _________________ Це не набиття постів, це просто моя думка.
Добавлено: Ср Сен 23, 2020 12:35 Заголовок сообщения:
Подкинул другое реле.Ничего не изменилось.
Реле вскрытие (без корпуса).
Если нажать одно реле- загорается чек, если вместе с ним второе, то включается насос и авто заводится
Возраст: 30 Знак зодиака: Зарегистрирован: 14.09.2009 Сообщения: 1306 Откуда: Львів
Авто: продано
Добавлено: Пт Мар 12, 2021 08:02 Заголовок сообщения:
juxon писал(а):
Не вмикається реле живлення паливної помпи. Також не вмикається реле свічок підігріву.
Вхідні дані FIAT Scudo Двигун 2.0л, JTD, RHX, 94ps, 2000 рік
Перевіряв: реле помпи, кнопка аварійної зупинки двигуна, помпа перевірена безпосереднім вмканням від АКБ – все в робочому стані.
Виявлено: при повороті ключа на старт двигуна не подається мінус на 10 та 7 піни реле. Помпа не вмикається.
Передісторія. Почалося все з того, що помпа не вимикалася через короткий час після повороту ключа на старт, як було раніше. Далі самочинно все наче повернулося в нормальний стан (помпа вимикається), але після зупинки двигуна, вимкнення замка (вже і вийти з машини встигаю) помпа самочонно одноразово вмикалася на короткий проміжок часу.
Перед повною відмовою двигун нормально запустився. Я виїхав з двору. Коли повернувся зачинити браму, двигун зупинився. Все.
Мої припущення.
Несправність треба шукати в частині каналів, якими надходять сигнали від датчиків (можливо датчик тиску в паливопроводі) до блока керування. У мене встановлений Bosh.
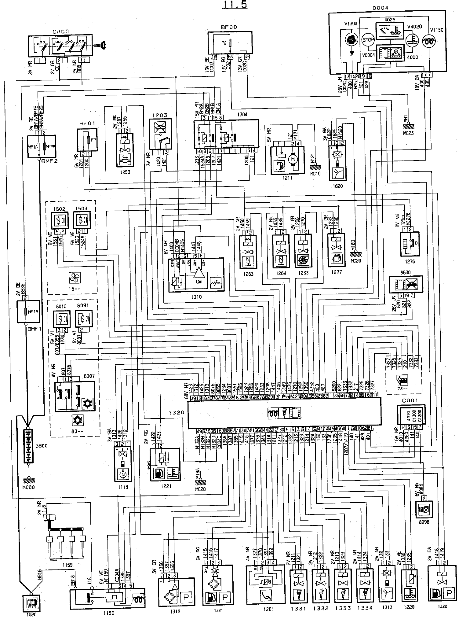
Що хочу: поділіться у кого збереглася схема електричних з’єднань. Тут на форумі є посилання 2-3 річної давності, але вони вже биті. Єдине, що знайшов – фрагмент
Схема є на сайті ВК (дуже вибачаюсь, але - "ВК"? Ви знущаєтесь?) сторінки №22-24 книжки.
Література
Думаю проблеми з проводкою.
_________________ 0б77бб9119
Последний раз редактировалось: alex-lv (Пт Мар 12, 2021 10:19), всего редактировалось 1 раз
Возраст: 49 Знак зодиака: Зарегистрирован: 03.03.2021 Сообщения: 7 Откуда: Кировоград
Авто: fiat ulysse 2.0 турбо газ/бензин 1996
Добавлено: Пт Мар 12, 2021 09:13 Заголовок сообщения:
напишу, может кому на будущее поможет:
сталкивался с такой ситуацией неодократно.
После ремонта, который происходил не менее трех дней, насос не качал.
Реле клацает и все.
Помогает подключение буквально на несколько секунд внешнего топливного насоса - использовал волговский.
Такое впечаывтление, что при снятии топливных шлангов на длительное время, происходит то ли завоздушивание, то ли "высыхание" насоса.
Возраст: 38 Знак зодиака: Зарегистрирован: 21.05.2007 Сообщения: 17331 Откуда: Одеса
Авто: Фіат Сієна 1.2
Добавлено: Пт Мар 12, 2021 10:01 Заголовок сообщения:
Стоп- не включается или не закачивает включенный? Ту как-бы две большие разницы- да, сухой и пустой насос сам жидкость вряд ли начнет втягивать в свою рабочую полость, плотности сред не те. А если наддуть бак слегка? _________________ Це не набиття постів, це просто моя думка.
Вы не можете начинать темы Вы не можете отвечать на сообщения Вы не можете редактировать свои сообщения Вы не можете удалять свои сообщения Вы не можете голосовать в опросах Вы не можете присоединять файлы в этом форуме Вы можете скачивать файлы в этом форуме