 |
Український клуб фанів FIAT / CLUB UCRAINO TIFOSO DELLA FIAT
|
 |
| Предыдущая тема :: Следующая тема |
| Автор |
Сообщение |
peterbuild Amico


Возраст: 39 Знак зодиака:  Зарегистрирован: 11.06.2018 Сообщения: 45 Откуда: Полтава
Авто: Doblo 1.6 Natural Power 2006
|
Добавлено: Вт Янв 29, 2019 23:51 Заголовок сообщения: Перегорает предохнанитель при переходе на газ РЕШЕНО |
|
|
Всем привет, Добло 223, 2006г, заводской метан, сегодня трабла с метаном случилась. Все было норм, заглушил через 30минут заводить, а она заводится на бензине переходит на метан и глохнет... полез проверять предохранители, и нашел!!!! (с помошью друга))) горелый предохранитель (на фото) стоял 7,5, поменял, завелась, 30секунд работает на газу, я радуюсь..... и... опять глохнет, предохранитель опять горелый!!!! Поставил 10А, тоже самое скажите где искать проблему, что может замыкать? Как проще диагностировать? Спасибо всем.
| Описание: |
|
| Размер: |
496.15 KB |
| Просмотрено: |
482 раз(а) |

|
| Описание: |
|
| Размер: |
486.5 KB |
| Просмотрено: |
509 раз(а) |

|
Последний раз редактировалось: peterbuild (Чт Сен 26, 2019 15:09), всего редактировалось 1 раз |
|
| Вернуться к началу |
|
 |
игорь 19777 Италомафиози


Возраст: 49 Знак зодиака:  Зарегистрирован: 07.03.2014 Сообщения: 567 Откуда: украина
Авто: FIAT NUOVO DOBLO 1.4 CNG Turbo E5
|
Добавлено: Ср Янв 30, 2019 00:59 Заголовок сообщения: |
|
|
peterbuild
Соленоиды, проводка. А лучше к электрику он быстро найдёт.
|
|
| Вернуться к началу |
|
 |
peterbuild Amico


Возраст: 39 Знак зодиака:  Зарегистрирован: 11.06.2018 Сообщения: 45 Откуда: Полтава
Авто: Doblo 1.6 Natural Power 2006
|
Добавлено: Ср Янв 30, 2019 06:43 Заголовок сообщения: |
|
|
| игорь 19777 писал(а): | peterbuild
Соленоиды, проводка. А лучше к электрику он быстро найдёт. |
Если мимо этого предохранителя, + на клапан кинуть? Беды не будет? уж очень дорого сейчас на бензине кататься
|
|
| Вернуться к началу |
|
 |
Котопотам Италомафиози


Возраст: 45 Знак зодиака:  Зарегистрирован: 11.12.2015 Сообщения: 653 Откуда: UA, Київ
Авто: Doblo Panorama 1.4 LPG; 2006 р.в.
|
Добавлено: Ср Янв 30, 2019 08:22 Заголовок сообщения: |
|
|
можешь пожар устроить.
поедь лучше на сто сразу.
_________________
 |
|
| Вернуться к началу |
|
 |
OLE-OLE Италомафиози

Возраст: 53 Знак зодиака:  Зарегистрирован: 12.11.2006 Сообщения: 933 Откуда: Вінниця
Авто: Opel Ascona 1.6 NZ-->> Fiat Doblo 1.6 16V BiPower
|
Добавлено: Ср Янв 30, 2019 10:25 Заголовок сообщения: |
|
|
| peterbuild писал(а): | | игорь 19777 писал(а): | peterbuild
Соленоиды, проводка. А лучше к электрику он быстро найдёт. |
Если мимо этого предохранителя, + на клапан кинуть? Беды не будет? уж очень дорого сейчас на бензине кататься |
Я в молодости поставил 3коп (жук) вместо предохранителя ... ВАЗ 2106.
Половина проводки сплавилась в один толстий провод, машина не глушиться (видергивал ВВ провода и МАКСИМАЛЬНО бистро снимал акум)
Слава Богу, пламя не успело вспихнуть!
Оно тебе НАДО?????
|
|
| Вернуться к началу |
|
 |
peterbuild Amico


Возраст: 39 Знак зодиака:  Зарегистрирован: 11.06.2018 Сообщения: 45 Откуда: Полтава
Авто: Doblo 1.6 Natural Power 2006
|
Добавлено: Ср Янв 30, 2019 10:49 Заголовок сообщения: |
|
|
| Согласен, жучки не выход. Придется наверное самому разбирается в проводке. А пока бензин...
|
|
| Вернуться к началу |
|
 |
Диндир Италофан


Возраст: 62 Знак зодиака:  Зарегистрирован: 19.01.2014 Сообщения: 267 Откуда: Нечіпайлівка
Авто: Fiat Nuovo 1,4i, ГБО LPG +варіатор, FlashLube, 128000
|
Добавлено: Ср Янв 30, 2019 12:43 Заголовок сообщения: |
|
|
Швидше за все міжвиткове в котушці (соленоїді) клапана газу. Амперметр треба, струм поміряти.
Жучок ніззя. Блок може згоріти.
|
|
| Вернуться к началу |
|
 |
Maximys Италофан

Возраст: 39 Знак зодиака:  Зарегистрирован: 23.07.2013 Сообщения: 124 Откуда: Киев
Авто: Фиат Добло Карго 1,6 NP
|
Добавлено: Ср Янв 30, 2019 15:01 Заголовок сообщения: |
|
|
| Тоже склонен к проблеме с соленоидами баллонов. Может быть и просто провод перегнил.
|
|
| Вернуться к началу |
|
 |
peterbuild Amico


Возраст: 39 Знак зодиака:  Зарегистрирован: 11.06.2018 Сообщения: 45 Откуда: Полтава
Авто: Doblo 1.6 Natural Power 2006
|
Добавлено: Ср Янв 30, 2019 15:42 Заголовок сообщения: |
|
|
Соленоиды балонов отключаем, все равно. Как только клацаю кнопку, горит предохранитель..
Последний раз редактировалось: peterbuild (Пт Фев 01, 2019 11:05), всего редактировалось 1 раз |
|
| Вернуться к началу |
|
 |
peterbuild Amico


Возраст: 39 Знак зодиака:  Зарегистрирован: 11.06.2018 Сообщения: 45 Откуда: Полтава
Авто: Doblo 1.6 Natural Power 2006
|
Добавлено: Чт Янв 31, 2019 20:03 Заголовок сообщения: |
|
|
| кнопка сама замыкать может?
|
|
| Вернуться к началу |
|
 |
Александр Васильевич Италоманьячище

Возраст: 39 Знак зодиака:  Зарегистрирован: 21.05.2007 Сообщения: 17346 Откуда: Одеса
Авто: Фіат Сієна 1.2
|
Добавлено: Чт Янв 31, 2019 20:16 Заголовок сообщения: |
|
|
На что??? Кнопка замыкает/размыкает цепь, обычно +12, есть там близко минусовый провод?
_________________ Це не набиття постів, це просто моя думка. |
|
| Вернуться к началу |
|
 |
peterbuild Amico


Возраст: 39 Знак зодиака:  Зарегистрирован: 11.06.2018 Сообщения: 45 Откуда: Полтава
Авто: Doblo 1.6 Natural Power 2006
|
Добавлено: Чт Янв 31, 2019 20:45 Заголовок сообщения: |
|
|
| Александр Васильевич писал(а): | | На что??? Кнопка замыкает/размыкает цепь, обычно +12, есть там близко минусовый провод? |
согласен... уже просто не знаю на что грешить... что может палить тот предохранитель? и не могу на схеме его отыскать..
|
|
| Вернуться к началу |
|
 |
peterbuild Amico


Возраст: 39 Знак зодиака:  Зарегистрирован: 11.06.2018 Сообщения: 45 Откуда: Полтава
Авто: Doblo 1.6 Natural Power 2006
|
Добавлено: Пт Фев 01, 2019 04:53 Заголовок сообщения: |
|
|
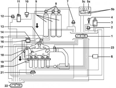
нашел в ветке про метан такую сему, не могу поннять где здесь єтот предохранитель..
1 - Methane engine management control unit
2 - Injection system relay
3 - Battery
4 - Ignition switch
5A - CNG residual pressure indicator (SEDIMO)
5B - Two LEDs for 'petrol mode' (yello-amber LED) and 'gas mode' (green LED) (SEDIMO)
5C - Petrol or methane operating mode selector (SEDIMO)
6 - Body Computer (diagnostic socket and Fiat CODE signal)
7 - Methane solenoid control relay (on cylinders and on pressure adapter)
8 - Solenoids on cylinders (three solenoids for the Doblò Cargo version, two solenoids for the Doblò version)
9 - Methane cylinders (three cylinders for the Doblò Cargo version, two cylinders for the Doblò version)
10 - Inertia switch
11 - Petrol pump
12 - Petrol pump cut-off relay
13 - Lambda sensor upstream of catalyzer
14 - Solenoid on pressure adapter
15 - Methane pressure sensor
16 - Cut-off solenoid on methane pressure reducer
17 - Pressure and air temperature sensor
18 - Engine timing sensor
19 - Engine rpm and TDC sensor
20 - Methane supply manifold with injectors
21 - Injector supply relay
22 - Petrol engine management control unit
23 - Throttle valve position sensor[/img]
| Описание: |
|
| Размер: |
34.59 KB |
| Просмотрено: |
411 раз(а) |

|
|
|
| Вернуться к началу |
|
 |
Александр Васильевич Италоманьячище

Возраст: 39 Знак зодиака:  Зарегистрирован: 21.05.2007 Сообщения: 17346 Откуда: Одеса
Авто: Фіат Сієна 1.2
|
Добавлено: Пт Фев 01, 2019 10:08 Заголовок сообщения: |
|
|
Это- не принципиальная, а структурная схема- и трубы и провода и проч., тут такие мелочи не обязательны. Нужна электрическая принципиальная.
_________________ Це не набиття постів, це просто моя думка. |
|
| Вернуться к началу |
|
 |
peterbuild Amico


Возраст: 39 Знак зодиака:  Зарегистрирован: 11.06.2018 Сообщения: 45 Откуда: Полтава
Авто: Doblo 1.6 Natural Power 2006
|
Добавлено: Пт Фев 01, 2019 10:15 Заголовок сообщения: |
|
|
| Александр Васильевич писал(а): | | Это- не принципиальная, а структурная схема- и трубы и провода и проч., тут такие мелочи не обязательны. Нужна электрическая принципиальная. |
Где же ее взять???? Перелапатил весь ePer, книгу издательства монолит, гугл, нигде нет ее. Думаю электрикуинужна будет схема, и без нее вообще от кажется от диагностику. Ездил уже к газовщику, тот как увидел завод кое, сразу в отказ пошел, посоветовал звонить провода, а без схемы, это не реально..
|
|
| Вернуться к началу |
|
 |
|
|
Вы не можете начинать темы Вы не можете отвечать на сообщения Вы не можете редактировать свои сообщения Вы не можете удалять свои сообщения Вы не можете голосовать в опросах Вы не можете присоединять файлы в этом форуме Вы можете скачивать файлы в этом форуме
|
Powered by phpBB © 2001, 2005 phpBB Group
|