Сайт Українського клуба фанів FIAT Український клуб фанів FIAT / CLUB UCRAINO TIFOSO DELLA FIAT

 
ФотогалереяФотогалерея   FAQFAQ   ПоискПоиск   ПользователиПользователи   ГруппыГруппы   РегистрацияРегистрация 
 ПрофильПрофиль   Войти и проверить личные сообщенияВойти и проверить личные сообщения   ВходВход 

Перегрев двигателя Пунто2
На страницу Пред.  1, 2, 3  След.
 
Начать новую тему   Ответить на тему    Список форумов Український клуб фанів FIAT / CLUB UCRAINO TIFOSO DELLA FIAT -> FIAT Punto, FIAT Grande Punto, Fiat 500
Предыдущая тема :: Следующая тема  
Автор Сообщение
Djfj
Италофан


Италофан

Возраст: 43
Знак зодиака: Козерог
Зарегистрирован: 03.05.2007
Сообщения: 300
Откуда: Tver, Rus

Авто: Fiat Punto 188 1.2 8v 60hp + GP 1.4 77hp

СообщениеДобавлено: Пт Фев 08, 2008 16:29    Заголовок сообщения: Ответить с цитатой

feel2punto
а че ты его снимал??

_________________
Fiat Punto 188 1.2 8v 60hp + GP 1.4 8v 77hp
Вернуться к началу
Посмотреть профиль Отправить личное сообщение Отправить e-mail
Евгений Сергеевич
Италофан


Италофан

Возраст: 47
Знак зодиака: Телец
Зарегистрирован: 13.11.2007
Сообщения: 241
Откуда: Одесса

Авто: вээриксэстиай

СообщениеДобавлено: Пт Фев 08, 2008 19:16    Заголовок сообщения: Ответить с цитатой

у меня Punto и у меня одна скорость и машина с кондеем
_________________
la passione ci guida
Вернуться к началу
Посмотреть профиль Отправить личное сообщение
feel2punto
Италофан


Италофан

Возраст: 44
Знак зодиака: Водолей
Зарегистрирован: 19.12.2007
Сообщения: 115
Откуда: РОССИЯ-РЖЕВ

Авто: FIAT PUNTO-2 2002 г.

СообщениеДобавлено: Пт Фев 08, 2008 21:02    Заголовок сообщения: Ответить с цитатой

У МЕНЯ ПУСТОЕ ОКОШКО НА САМОЙ РАМКЕ КРЕПЛЕНИЯ КАРЛСОНА,КАК DIN ГОВОРИТ ПОХОДУ ЭТО И ЕСТЬ МЕСТО КРЕПЛЕНИЯ РЕЗИСТОРА . А ВЕНТ ДУЛ ВО ВСЮ(ТЕПЕРЬ СТОИТ ОТ ДЕВЯТКИ) P.S. У МЕНЯ НЕТ КОНДЕЯ...
_________________
Вернуться к началу
Посмотреть профиль Отправить личное сообщение Отправить e-mail
feel2punto
Италофан


Италофан

Возраст: 44
Знак зодиака: Водолей
Зарегистрирован: 19.12.2007
Сообщения: 115
Откуда: РОССИЯ-РЖЕВ

Авто: FIAT PUNTO-2 2002 г.

СообщениеДобавлено: Сб Фев 09, 2008 10:55    Заголовок сообщения: Ответить с цитатой

Djfj
вент стал визжать ужасно,за новый попросили 140 баков,решил воткнуть девятошный Wink

_________________
Вернуться к началу
Посмотреть профиль Отправить личное сообщение Отправить e-mail
Aleksei
Amico


Amico

Возраст: 53
Знак зодиака: Рыбы
Зарегистрирован: 01.02.2008
Сообщения: 33
Откуда: Israel

Авто: Fiat pynto2002

СообщениеДобавлено: Сб Фев 09, 2008 17:21    Заголовок сообщения: Ответить с цитатой

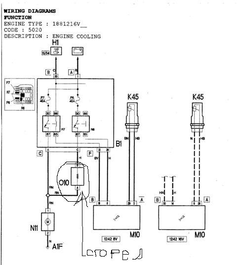
Спасибо всем всё нашёл причину сгорела спираль на 010 по схеме оно стояло как раз в окошке около вентилятора


WF00022.JPG
 Описание:
 Размер:  31.27 KB
 Просмотрено:  373 раз(а)

WF00022.JPG



_________________
Скуп : Aleksej
Вернуться к началу
Посмотреть профиль Отправить личное сообщение
Djfj
Италофан


Италофан

Возраст: 43
Знак зодиака: Козерог
Зарегистрирован: 03.05.2007
Сообщения: 300
Откуда: Tver, Rus

Авто: Fiat Punto 188 1.2 8v 60hp + GP 1.4 77hp

СообщениеДобавлено: Пн Фев 11, 2008 10:47    Заголовок сообщения: Ответить с цитатой

feel2punto
как встал??

_________________
Fiat Punto 188 1.2 8v 60hp + GP 1.4 8v 77hp
Вернуться к началу
Посмотреть профиль Отправить личное сообщение Отправить e-mail
Djfj
Италофан


Италофан

Возраст: 43
Знак зодиака: Козерог
Зарегистрирован: 03.05.2007
Сообщения: 300
Откуда: Tver, Rus

Авто: Fiat Punto 188 1.2 8v 60hp + GP 1.4 77hp

СообщениеДобавлено: Пн Фев 11, 2008 10:49    Заголовок сообщения: Ответить с цитатой

Aleksei
это и есть резистор

_________________
Fiat Punto 188 1.2 8v 60hp + GP 1.4 8v 77hp
Вернуться к началу
Посмотреть профиль Отправить личное сообщение Отправить e-mail
Aleksei
Amico


Amico

Возраст: 53
Знак зодиака: Рыбы
Зарегистрирован: 01.02.2008
Сообщения: 33
Откуда: Israel

Авто: Fiat pynto2002

СообщениеДобавлено: Пн Фев 11, 2008 15:01    Заголовок сообщения: Ответить с цитатой

Да он и регулирует скорость вентилятора без него вентилятор работает только на больших оборотах
_________________
Скуп : Aleksej
Вернуться к началу
Посмотреть профиль Отправить личное сообщение
Romko
Италоманьячище


Италоманьячище

Возраст: 44
Знак зодиака: Телец
Зарегистрирован: 25.07.2006
Сообщения: 3653
Откуда: Львів

Авто: Cherokee KL 3.2 4*4 Limited; Mito 135 TCT

СообщениеДобавлено: Пн Фев 11, 2008 16:42    Заголовок сообщения: Ответить с цитатой

я у себя выкинул нафиг этот термопредохранитель, ибо чуть 2 раза машину не перегрел...глючил, зараза, аналогично как пишет топикстартер..вентилятор то включался то не включался
_________________
Слава Україні!!
Вернуться к началу
Посмотреть профиль Отправить личное сообщение
Aleksei
Amico


Amico

Возраст: 53
Знак зодиака: Рыбы
Зарегистрирован: 01.02.2008
Сообщения: 33
Откуда: Israel

Авто: Fiat pynto2002

СообщениеДобавлено: Пн Фев 11, 2008 17:08    Заголовок сообщения: Ответить с цитатой

Romko писал(а):
я у себя выкинул нафиг этот термопредохранитель, ибо чуть 2 раза машину не перегрел...глючил, зараза, аналогично как пишет топикстартер..вентилятор то включался то не включался
Я не думаю что это правильно с таким режимом вентилятор сгорит
_________________
Скуп : Aleksej
Вернуться к началу
Посмотреть профиль Отправить личное сообщение
Romko
Италоманьячище


Италоманьячище

Возраст: 44
Знак зодиака: Телец
Зарегистрирован: 25.07.2006
Сообщения: 3653
Откуда: Львів

Авто: Cherokee KL 3.2 4*4 Limited; Mito 135 TCT

СообщениеДобавлено: Пн Фев 11, 2008 17:26    Заголовок сообщения: Ответить с цитатой

уже пол года катаюсь и еще не згорел (есть еще плавкий предохранитель карлсона) Wink ...но уже подумываю закоротить только термопредохранитель а резистор вернуть в цепь
_________________
Слава Україні!!
Вернуться к началу
Посмотреть профиль Отправить личное сообщение
feel2punto
Италофан


Италофан

Возраст: 44
Знак зодиака: Водолей
Зарегистрирован: 19.12.2007
Сообщения: 115
Откуда: РОССИЯ-РЖЕВ

Авто: FIAT PUNTO-2 2002 г.

СообщениеДобавлено: Пн Фев 11, 2008 20:53    Заголовок сообщения: Ответить с цитатой

Djfj
за час работы и полторашку на двоих Very Happy , когда понадобится ,опишу подробно Exclamation
p.s у чувакка на крайслере вояжоре такой же стоит..

_________________
Вернуться к началу
Посмотреть профиль Отправить личное сообщение Отправить e-mail
Шустрик
Италомафиози


Италомафиози

Возраст: 60
Знак зодиака: Водолей
Зарегистрирован: 28.03.2007
Сообщения: 768
Откуда: Киев (Дарница)

Авто: FIAT Punto II 02г. 1.2 8кл.

СообщениеДобавлено: Чт Авг 27, 2009 18:30    Заголовок сообщения: Ответить с цитатой

Что-бы тем неплодить, вкину сюда.
Вообщем датчик (на приборке) температуры двига начал исполнять непонятку. За одну поездку (30 км) по городу исполнил следущее. несколько раз стрелка стала вертикально (до конца) и загорелась красн. лампа. Раза 4-е еще подымалась от метки нормы (92 град.) в половину до макс. Притом подъемы какие-то странные, редко сначала среднеплавно, а потом резко вверх, а то и сразу без разгона за облака (красн.лампа). И опускалась таким же макаром, с красной почти сразу в норму. Если правильно понимаю физику, то жидкость так ненагревается и соответственно неохлажд. Да и если память неизменяет, то при макс. тем-ре через выпускной клапан должен валить пар (а ниче такого нет). Останавливался, смотрел карлсон крутить (вроде и на приличной скорости). Когда включался и выключался (время) заметить трудно, ибо сечет глушак и из-за шума неслышно. До этого вообще неприпомню когда стрелка двигалась дальше нормы (если и было, то максим. на пару градусов), а тут такое.
Я так понимаю, вопрос наверное по электрич. части (типа контактов и все такое). Есть какие-то мнения, куда копать Question Confused

_________________
Знания преумножают печаль
Вернуться к началу
Посмотреть профиль Отправить личное сообщение Отправить e-mail
Master
Почетный кидала



Возраст: 38
Знак зодиака: Стрелец
Зарегистрирован: 12.10.2006
Сообщения: 7747
Откуда: Киев

Авто: VW Transporter T5 2.5TDI 2007гв,Fiat Tempra 1.9TDs DGT+clima 96г.в(бешеный трактор)

СообщениеДобавлено: Чт Авг 27, 2009 18:42    Заголовок сообщения: Ответить с цитатой

Резко температура не может подниматся без признаков кипения,похоже что датчик дурит
_________________
Безумие-это наш запасной Выход!!!©Street NRG
VW Transporter T5 2.5TDI 2007гв(174л.с)(большoй Икарус)
Fiat Tempra 1.6 ie=>Fiat Tempra 1.9TDs DGT+clima,96г.в(TURBO трактор)
067 763 30 38
Вернуться к началу
Посмотреть профиль Отправить личное сообщение Отправить e-mail
Шустрик
Италомафиози


Италомафиози

Возраст: 60
Знак зодиака: Водолей
Зарегистрирован: 28.03.2007
Сообщения: 768
Откуда: Киев (Дарница)

Авто: FIAT Punto II 02г. 1.2 8кл.

СообщениеДобавлено: Чт Авг 27, 2009 18:51    Заголовок сообщения: Ответить с цитатой

Master писал(а):
Резко температура не может подниматся без признаков кипения,похоже что датчик дурит
Ну в принципе, тоже так думаю, вопрос в том что за датчик, где находится и пути решения (может типа контакты зачистить, так это и сам смогу Very Happy )
_________________
Знания преумножают печаль
Вернуться к началу
Посмотреть профиль Отправить личное сообщение Отправить e-mail
Показать сообщения:   
Начать новую тему   Ответить на тему    Список форумов Український клуб фанів FIAT / CLUB UCRAINO TIFOSO DELLA FIAT -> FIAT Punto, FIAT Grande Punto, Fiat 500 Часовой пояс: GMT + 3
На страницу Пред.  1, 2, 3  След.
Страница 2 из 3

 
Перейти:  
Вы не можете начинать темы
Вы не можете отвечать на сообщения
Вы не можете редактировать свои сообщения
Вы не можете удалять свои сообщения
Вы не можете голосовать в опросах
Вы не можете присоединять файлы в этом форуме
Вы можете скачивать файлы в этом форуме






Powered by phpBB © 2001, 2005 phpBB Group
З питань розміщення реклами писати на цю адресу