прикрепи лампачку на более тонкий и стартером пощелкай -загорается или нет
если да ползи под бардачек -снимай разъем с мозгов и в разъем мозгов втыкай пин а к нему лампочку
красный там вроде один
только не втыкай абы что ! купи или вытащи подходящий по размеру контакт -"папа" иначе развальцуешь контакт в разъеме
приезжают иногда машины после таких горе прозвонщиков ) сидишь как мудак весь разьем разбираешь и поджимаешь обратно пины _________________ Езжу как все, на автобусе
Купил и езжу )
прикрепи лампачку на более тонкий и стартером пощелкай -загорается или нет
если да ползи под бардачек -снимай разъем с мозгов и в разъем мозгов втыкай пин а к нему лампочку
красный там вроде один
только не втыкай абы что ! купи или вытащи подходящий по размеру контакт -"папа" иначе развальцуешь контакт в разъеме
приезжают иногда машины после таких горе прозвонщиков ) сидишь как мудак весь разьем разбираешь и поджимаешь обратно пины
А еще люди изобрели измерительные приборы, а китайцы их научились производить и продавать дешево _________________ ФИАТ - это не марка автомобилей, а образ жизни!
измерительный прибор имеет входное сопротивление сотни МегаОм
по зеленухе он покажет 12 вольт
а вот лампочка не загорится и тем покажет плохой контакт
у меня есть и приборы и контрольки и светодиодные пробники и осциллограф
если я пишу делать так то я отдаю себе отчет зачем именно так я советую
на стартере и далее до мозга цепь силовая и прибор там без надобности
с уважением _________________ Езжу как все, на автобусе
Купил и езжу )
измерительный прибор имеет входное сопротивление сотни МегаОм
по зеленухе он покажет 12 вольт
а вот лампочка не загорится и тем покажет плохой контакт
у меня есть и приборы и контрольки и светодиодные пробники и осциллограф
если я пишу делать так то я отдаю себе отчет зачем именно так я советую
на стартере и далее до мозга цепь силовая и прибор там без надобности
с уважением
я с вами согласен коллега !!! ок проверю , отпишусь .
при повороте ключа зажигания в положение MAR слышно как бензонасос закачивает бенз и у приличных инжекторных машин при достаточной объеме закачанного топлива - он останавливается, а у меня почему-то нет, что это может быть? _________________ на иномарках ездят очень бедные люди, потому-что у них нет денег каждый день чинить отечественный автомобиль (^__^)
при повороте ключа зажигания в положение MAR слышно как бензонасос закачивает бенз и у приличных инжекторных машин при достаточной объеме закачанного топлива - он останавливается, а у меня почему-то нет, что это может быть?
Вполне вероятно, что питание на бензонасос пущено напрямую от зажигания. _________________ ФИАТ - это не марка автомобилей, а образ жизни!
ну нарекай на то как он заводится и на динамику езды у меня нет и если данное прямое подключение в дальнейшем не привет к убийству чего-любо в авто то и фиг с ним, просто не могу нагуглить электросхему подключения на бензонасос( _________________ на иномарках ездят очень бедные люди, потому-что у них нет денег каждый день чинить отечественный автомобиль (^__^)
ну нарекай на то как он заводится и на динамику езды у меня нет и если данное прямое подключение в дальнейшем не привет к убийству чего-любо в авто то и фиг с ним, просто не могу нагуглить электросхему подключения на бензонасос(
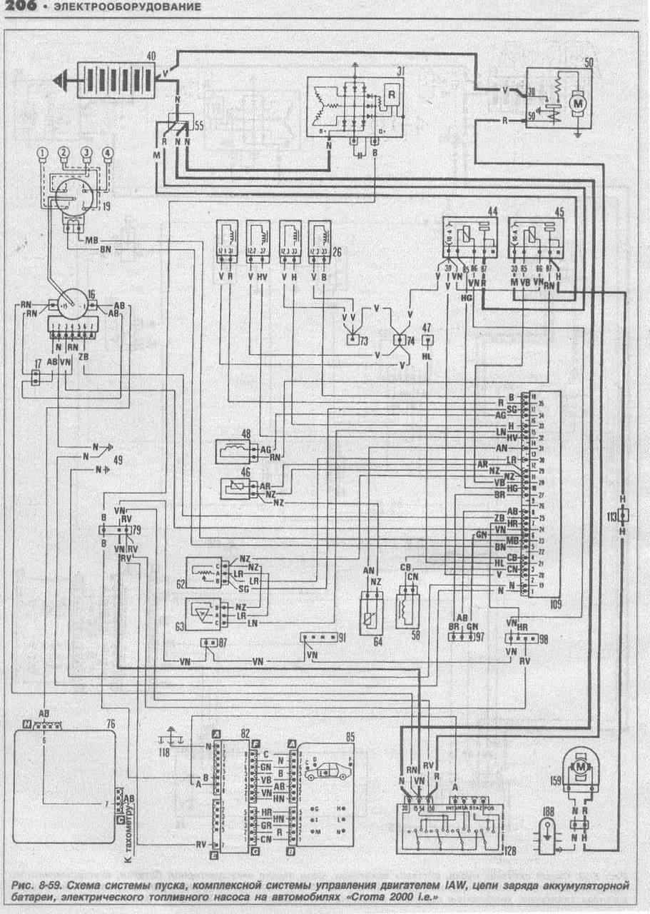
Нагугли книжку Fiat Croma 1985-1993.pdf
Хитрая схема подключеня бензнасоса нужна для исключения подачи бензина в незаведенный или заглохщий двигатель.
Противопожарная безопасность в некотором роде.
"приличных инжекторных машин при достаточной объеме закачанного топлива - он останавливается,"
Так то в приличных и не по обьему, а по секундомеру.
На Кроме такое далеко не во всех экземплярах.
Обычно запускаеться по включению стартера и работает пока есть искра.
Что бы сделать Крому приличной пришлось мне коррекцию в пару деталек в топливном реле сделать.
Для начала проверь наличие самого реле бензонасоса, возле аккумуляторной пплощадки
может там просто перемычка стоит _________________ покупая б/у авто вы с каждым днем делаете его все лучше, покупая новый авто он с каждым днем становиться все хуже (c)
походу реле без заслонки, но к реле идут 4 провода на сколько я понял "+", "-", "масса" и еще один который должен идти на прямую к бензонасосу - все они в реле подключены и не болтаются, но вот от бензонасоса отвалился какой-то проводок, я так понимаю, тот который идет от реле, и если я все правильно говорю, то я понятия не имею откуда он там отвалился))))) _________________ на иномарках ездят очень бедные люди, потому-что у них нет денег каждый день чинить отечественный автомобиль (^__^)
у тебя какая система впрыска ?
то что ты выложил -вебер и там обычное реле
а у боша реле с электроникой внутри и контактов используется больше _________________ Езжу как все, на автобусе
Купил и езжу )
Вы не можете начинать темы Вы не можете отвечать на сообщения Вы не можете редактировать свои сообщения Вы не можете удалять свои сообщения Вы не можете голосовать в опросах Вы не можете присоединять файлы в этом форуме Вы можете скачивать файлы в этом форуме