Сайт Українського клуба фанів FIAT Український клуб фанів FIAT / CLUB UCRAINO TIFOSO DELLA FIAT

 
ФотогалереяФотогалерея   FAQFAQ   ПоискПоиск   ПользователиПользователи   ГруппыГруппы   РегистрацияРегистрация 
 ПрофильПрофиль   Войти и проверить личные сообщенияВойти и проверить личные сообщения   ВходВход 

запуск двигателя
На страницу Пред.  1, 2, 3
 
Начать новую тему   Ответить на тему    Список форумов Український клуб фанів FIAT / CLUB UCRAINO TIFOSO DELLA FIAT -> FIAT Ritmo, FIAT Regata, FIAT Croma, FIAT Croma Nuova
Предыдущая тема :: Следующая тема  
Автор Сообщение
audio-terrorist
Италоманьячище


Италоманьячище

Возраст: 43
Знак зодиака: Стрелец
Зарегистрирован: 21.01.2009
Сообщения: 3477
Откуда: Россия - Москва

Авто: Lancia Thema 16V Turbo + Chevrolet Astro VAN 4.3 AWD

СообщениеДобавлено: Вт Июн 18, 2013 22:37    Заголовок сообщения: Ответить с цитатой

прикрепи лампачку на более тонкий и стартером пощелкай -загорается или нет
если да ползи под бардачек -снимай разъем с мозгов и в разъем мозгов втыкай пин а к нему лампочку
красный там вроде один
только не втыкай абы что ! купи или вытащи подходящий по размеру контакт -"папа" иначе развальцуешь контакт в разъеме
приезжают иногда машины после таких горе прозвонщиков ) сидишь как мудак весь разьем разбираешь и поджимаешь обратно пины

_________________
Езжу как все, на автобусе
Купил и езжу )
Вернуться к началу
Посмотреть профиль Отправить личное сообщение
Lexville
Италоманьячище


Италоманьячище

Возраст: 38
Знак зодиака: Стрелец
Зарегистрирован: 08.12.2010
Сообщения: 1458
Откуда: Ташкент, Узбекистан

Авто: Fiat Croma 16V Turbo (продан), SAAB 9000CS M92, ВАЗ 2101

СообщениеДобавлено: Ср Июн 19, 2013 05:05    Заголовок сообщения: Ответить с цитатой

audio-terrorist писал(а):
прикрепи лампачку на более тонкий и стартером пощелкай -загорается или нет
если да ползи под бардачек -снимай разъем с мозгов и в разъем мозгов втыкай пин а к нему лампочку
красный там вроде один
только не втыкай абы что ! купи или вытащи подходящий по размеру контакт -"папа" иначе развальцуешь контакт в разъеме
приезжают иногда машины после таких горе прозвонщиков ) сидишь как мудак весь разьем разбираешь и поджимаешь обратно пины

А еще люди изобрели измерительные приборы, а китайцы их научились производить и продавать дешево Laughing

_________________
ФИАТ - это не марка автомобилей, а образ жизни!

http://vk.com/lexville
Skype: galkin.prolog
MRA: lexmail(собачка)bk.ru
Вернуться к началу
Посмотреть профиль Отправить личное сообщение Посетить сайт автора
audio-terrorist
Италоманьячище


Италоманьячище

Возраст: 43
Знак зодиака: Стрелец
Зарегистрирован: 21.01.2009
Сообщения: 3477
Откуда: Россия - Москва

Авто: Lancia Thema 16V Turbo + Chevrolet Astro VAN 4.3 AWD

СообщениеДобавлено: Пт Июн 21, 2013 23:22    Заголовок сообщения: Ответить с цитатой

измерительный прибор имеет входное сопротивление сотни МегаОм
по зеленухе он покажет 12 вольт
а вот лампочка не загорится и тем покажет плохой контакт
у меня есть и приборы и контрольки и светодиодные пробники и осциллограф
если я пишу делать так то я отдаю себе отчет зачем именно так я советую
на стартере и далее до мозга цепь силовая и прибор там без надобности
с уважением Cool

_________________
Езжу как все, на автобусе
Купил и езжу )
Вернуться к началу
Посмотреть профиль Отправить личное сообщение
denchik 077
Италолюбитель


Италолюбитель

Возраст: 46
Знак зодиака: Скорпион
Зарегистрирован: 10.06.2013
Сообщения: 71
Откуда: казахстан астана

Авто: fiat croma

СообщениеДобавлено: Пн Июн 24, 2013 06:27    Заголовок сообщения: Ответить с цитатой

audio-terrorist писал(а):
измерительный прибор имеет входное сопротивление сотни МегаОм
по зеленухе он покажет 12 вольт
а вот лампочка не загорится и тем покажет плохой контакт
у меня есть и приборы и контрольки и светодиодные пробники и осциллограф
если я пишу делать так то я отдаю себе отчет зачем именно так я советую
на стартере и далее до мозга цепь силовая и прибор там без надобности
с уважением Cool
я с вами согласен коллега !!! ок проверю , отпишусь .
Вернуться к началу
Посмотреть профиль Отправить личное сообщение
FAgoTALriuS
Amico


Amico

Возраст: 38
Знак зодиака: Рыбы
Зарегистрирован: 24.06.2013
Сообщения: 7
Откуда: Днепропетровск

Авто: Fiat Croma 154 AM ML

СообщениеДобавлено: Вт Июн 25, 2013 09:15    Заголовок сообщения: Ответить с цитатой

при повороте ключа зажигания в положение MAR слышно как бензонасос закачивает бенз и у приличных инжекторных машин при достаточной объеме закачанного топлива - он останавливается, а у меня почему-то нет, что это может быть?
_________________
на иномарках ездят очень бедные люди, потому-что у них нет денег каждый день чинить отечественный автомобиль (^__^)
Вернуться к началу
Посмотреть профиль Отправить личное сообщение
Lexville
Италоманьячище


Италоманьячище

Возраст: 38
Знак зодиака: Стрелец
Зарегистрирован: 08.12.2010
Сообщения: 1458
Откуда: Ташкент, Узбекистан

Авто: Fiat Croma 16V Turbo (продан), SAAB 9000CS M92, ВАЗ 2101

СообщениеДобавлено: Вт Июн 25, 2013 09:49    Заголовок сообщения: Ответить с цитатой

FAgoTALriuS писал(а):
при повороте ключа зажигания в положение MAR слышно как бензонасос закачивает бенз и у приличных инжекторных машин при достаточной объеме закачанного топлива - он останавливается, а у меня почему-то нет, что это может быть?

Вполне вероятно, что питание на бензонасос пущено напрямую от зажигания.

_________________
ФИАТ - это не марка автомобилей, а образ жизни!

http://vk.com/lexville
Skype: galkin.prolog
MRA: lexmail(собачка)bk.ru
Вернуться к началу
Посмотреть профиль Отправить личное сообщение Посетить сайт автора
FAgoTALriuS
Amico


Amico

Возраст: 38
Знак зодиака: Рыбы
Зарегистрирован: 24.06.2013
Сообщения: 7
Откуда: Днепропетровск

Авто: Fiat Croma 154 AM ML

СообщениеДобавлено: Вт Июн 25, 2013 11:21    Заголовок сообщения: Ответить с цитатой

ну нарекай на то как он заводится и на динамику езды у меня нет и если данное прямое подключение в дальнейшем не привет к убийству чего-любо в авто то и фиг с ним, просто не могу нагуглить электросхему подключения на бензонасос(
_________________
на иномарках ездят очень бедные люди, потому-что у них нет денег каждый день чинить отечественный автомобиль (^__^)
Вернуться к началу
Посмотреть профиль Отправить личное сообщение
Croma
Италоманьячище


Италоманьячище

Возраст: 67
Знак зодиака: Овен
Зарегистрирован: 30.11.2009
Сообщения: 6091
Откуда: Окупированный Харьков

Авто: Fiat Croma TURBO IE

СообщениеДобавлено: Вт Июн 25, 2013 13:21    Заголовок сообщения: Ответить с цитатой

FAgoTALriuS писал(а):
ну нарекай на то как он заводится и на динамику езды у меня нет и если данное прямое подключение в дальнейшем не привет к убийству чего-любо в авто то и фиг с ним, просто не могу нагуглить электросхему подключения на бензонасос(

Нагугли книжку Fiat Croma 1985-1993.pdf
Хитрая схема подключеня бензнасоса нужна для исключения подачи бензина в незаведенный или заглохщий двигатель.
Противопожарная безопасность в некотором роде.

"приличных инжекторных машин при достаточной объеме закачанного топлива - он останавливается,"
Так то в приличных и не по обьему, а по секундомеру.
На Кроме такое далеко не во всех экземплярах.
Обычно запускаеться по включению стартера и работает пока есть искра.
Что бы сделать Крому приличной пришлось мне коррекцию в пару деталек в топливном реле сделать.
Вернуться к началу
Посмотреть профиль Отправить личное сообщение
Книголюб
Италоманьячище


Италоманьячище

Возраст: 41
Знак зодиака: Телец
Зарегистрирован: 21.04.2009
Сообщения: 5776
Откуда: г.Кременчук/Горішні Плавні

Авто: Fiat Crоma 2.0.i.e 1988 г.в.

СообщениеДобавлено: Вт Июн 25, 2013 13:23    Заголовок сообщения: Ответить с цитатой

Croma
Цитата:
Что бы сделать Крому приличной пришлось мне коррекцию в пару деталек в топливном реле сделать


было бы запасное реле, отправил бы Вам на модернизацию!
Вернуться к началу
Посмотреть профиль Отправить личное сообщение AIM Address Yahoo Messenger MSN Messenger
FAgoTALriuS
Amico


Amico

Возраст: 38
Знак зодиака: Рыбы
Зарегистрирован: 24.06.2013
Сообщения: 7
Откуда: Днепропетровск

Авто: Fiat Croma 154 AM ML

СообщениеДобавлено: Вт Июн 25, 2013 14:12    Заголовок сообщения: Ответить с цитатой

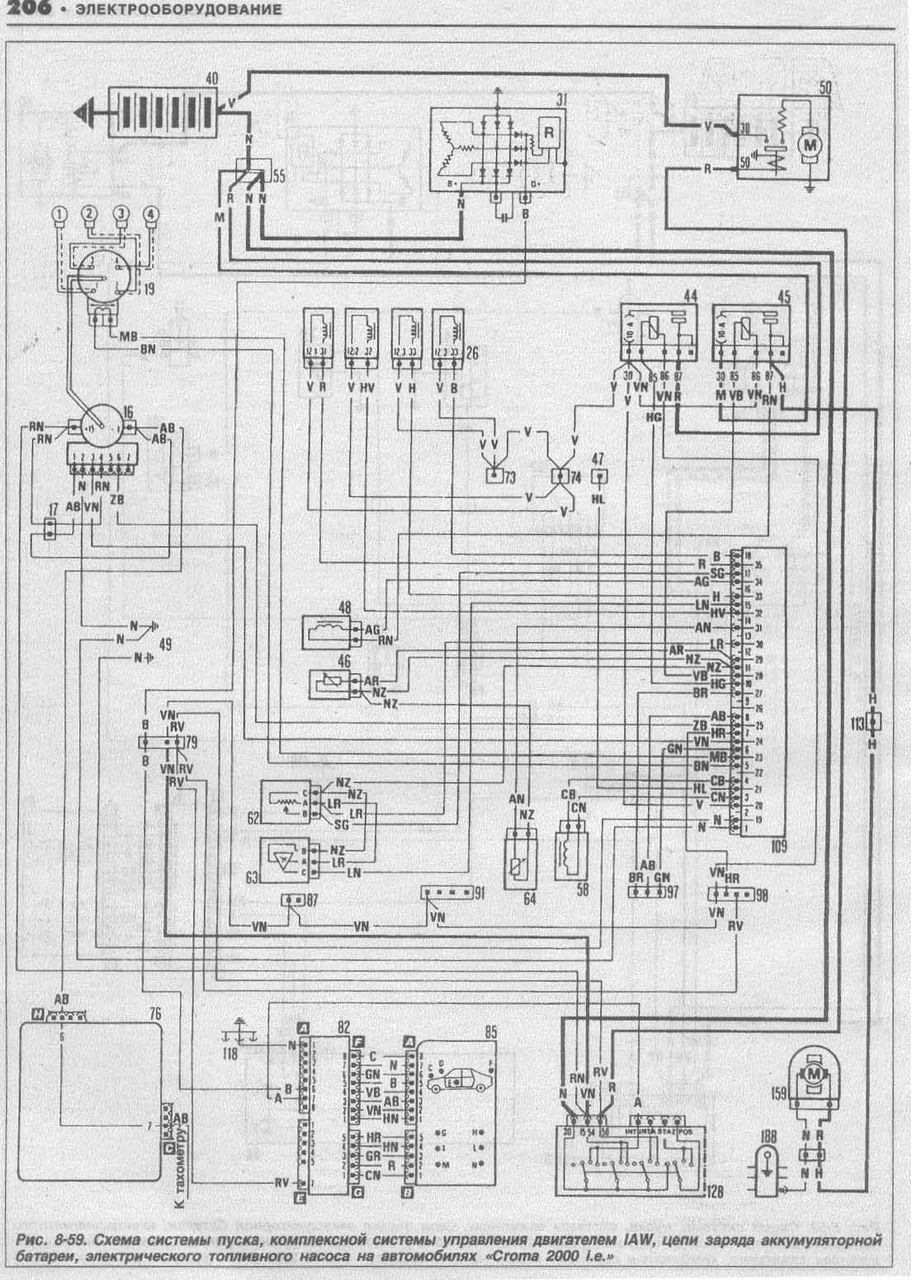
книгу скачал давно, вот только не успел во всем разобраться, на сколько понимаю это именно та что мне надо?


shema.jpg
 Описание:
 Размер:  409.52 KB
 Просмотрено:  343 раз(а)

shema.jpg



_________________
на иномарках ездят очень бедные люди, потому-что у них нет денег каждый день чинить отечественный автомобиль (^__^)
Вернуться к началу
Посмотреть профиль Отправить личное сообщение
aleks.spv
Италоманьяк


Италоманьяк

Возраст: 40
Знак зодиака: Рак
Зарегистрирован: 23.02.2012
Сообщения: 470
Откуда: Кыргызстан

Авто: Fiat Croma 834B.048 1987г.в.

СообщениеДобавлено: Вт Июн 25, 2013 16:27    Заголовок сообщения: Ответить с цитатой

Для начала проверь наличие самого реле бензонасоса, возле аккумуляторной пплощадки

может там просто перемычка стоит

_________________

покупая б/у авто вы с каждым днем делаете его все лучше, покупая новый авто он с каждым днем становиться все хуже (c)
Вернуться к началу
Посмотреть профиль Отправить личное сообщение
FAgoTALriuS
Amico


Amico

Возраст: 38
Знак зодиака: Рыбы
Зарегистрирован: 24.06.2013
Сообщения: 7
Откуда: Днепропетровск

Авто: Fiat Croma 154 AM ML

СообщениеДобавлено: Вт Июн 25, 2013 18:45    Заголовок сообщения: Ответить с цитатой

походу реле без заслонки, но к реле идут 4 провода на сколько я понял "+", "-", "масса" и еще один который должен идти на прямую к бензонасосу - все они в реле подключены и не болтаются, но вот от бензонасоса отвалился какой-то проводок, я так понимаю, тот который идет от реле, и если я все правильно говорю, то я понятия не имею откуда он там отвалился)))))
_________________
на иномарках ездят очень бедные люди, потому-что у них нет денег каждый день чинить отечественный автомобиль (^__^)
Вернуться к началу
Посмотреть профиль Отправить личное сообщение
audio-terrorist
Италоманьячище


Италоманьячище

Возраст: 43
Знак зодиака: Стрелец
Зарегистрирован: 21.01.2009
Сообщения: 3477
Откуда: Россия - Москва

Авто: Lancia Thema 16V Turbo + Chevrolet Astro VAN 4.3 AWD

СообщениеДобавлено: Вт Июн 25, 2013 23:15    Заголовок сообщения: Ответить с цитатой

у тебя какая система впрыска ?
то что ты выложил -вебер и там обычное реле
а у боша реле с электроникой внутри и контактов используется больше

_________________
Езжу как все, на автобусе
Купил и езжу )
Вернуться к началу
Посмотреть профиль Отправить личное сообщение
evovka
Италомафиози


Италомафиози

Возраст: 54
Знак зодиака: Телец
Зарегистрирован: 20.05.2013
Сообщения: 603
Откуда: BY, Minsk

Авто: Fiat Croma 2.0 i.e. 154LM55A MOT.834B.146

СообщениеДобавлено: Чт Июн 27, 2013 21:43    Заголовок сообщения: Ответить с цитатой

FAgoTALriuS

у тебя какое реле питания на 7 контактов?

_________________
"Все проходит, пройдет и это..."
Вернуться к началу
Посмотреть профиль Отправить личное сообщение
Показать сообщения:   
Начать новую тему   Ответить на тему    Список форумов Український клуб фанів FIAT / CLUB UCRAINO TIFOSO DELLA FIAT -> FIAT Ritmo, FIAT Regata, FIAT Croma, FIAT Croma Nuova Часовой пояс: GMT + 3
На страницу Пред.  1, 2, 3
Страница 3 из 3

 
Перейти:  
Вы не можете начинать темы
Вы не можете отвечать на сообщения
Вы не можете редактировать свои сообщения
Вы не можете удалять свои сообщения
Вы не можете голосовать в опросах
Вы не можете присоединять файлы в этом форуме
Вы можете скачивать файлы в этом форуме






Powered by phpBB © 2001, 2005 phpBB Group
З питань розміщення реклами писати на цю адресу