Сайт Українського клуба фанів FIAT Український клуб фанів FIAT / CLUB UCRAINO TIFOSO DELLA FIAT

 
ФотогалереяФотогалерея   FAQFAQ   ПоискПоиск   ПользователиПользователи   ГруппыГруппы   РегистрацияРегистрация 
 ПрофильПрофиль   Войти и проверить личные сообщенияВойти и проверить личные сообщения   ВходВход 

датчик топлива
На страницу 1, 2  След.
 
Начать новую тему   Ответить на тему    Список форумов Український клуб фанів FIAT / CLUB UCRAINO TIFOSO DELLA FIAT -> Мінівени, мікроавтобуси (FIAT Scudo, FIAT Ducato, FIAT Ulysse)
Предыдущая тема :: Следующая тема  
Автор Сообщение
mxm2008
Amico


Amico

Возраст: 38
Знак зодиака: Овен
Зарегистрирован: 03.02.2012
Сообщения: 32
Откуда: Smela

Авто: Scudo

СообщениеДобавлено: Вт Май 29, 2012 23:17    Заголовок сообщения: датчик топлива Ответить с цитатой

не загорается лампочка при низком уровне топлива(лампочку проверял не перегоревшая)куда смотреть нужно? (приборка старая 98 год)
Вернуться к началу
Посмотреть профиль Отправить личное сообщение
Колобок
Италомафиози


Италомафиози

Возраст: 46
Знак зодиака: Рыбы
Зарегистрирован: 11.03.2011
Сообщения: 982
Откуда: Тернопіль

Авто: FIAT SCUDO 2006 р.н. 2.0 JTD L2H1

СообщениеДобавлено: Ср Май 30, 2012 06:59    Заголовок сообщения: Ответить с цитатой

Дивись датчик в паливному баку.
_________________

067-790-69-45
Вернуться к началу
Посмотреть профиль Отправить личное сообщение
alex-lv
Италоманьячище


Италоманьячище

Возраст: 30
Знак зодиака: Дева
Зарегистрирован: 14.09.2009
Сообщения: 1306
Откуда: Львів

Авто: продано

СообщениеДобавлено: Ср Май 30, 2012 09:20    Заголовок сообщения: Ответить с цитатой

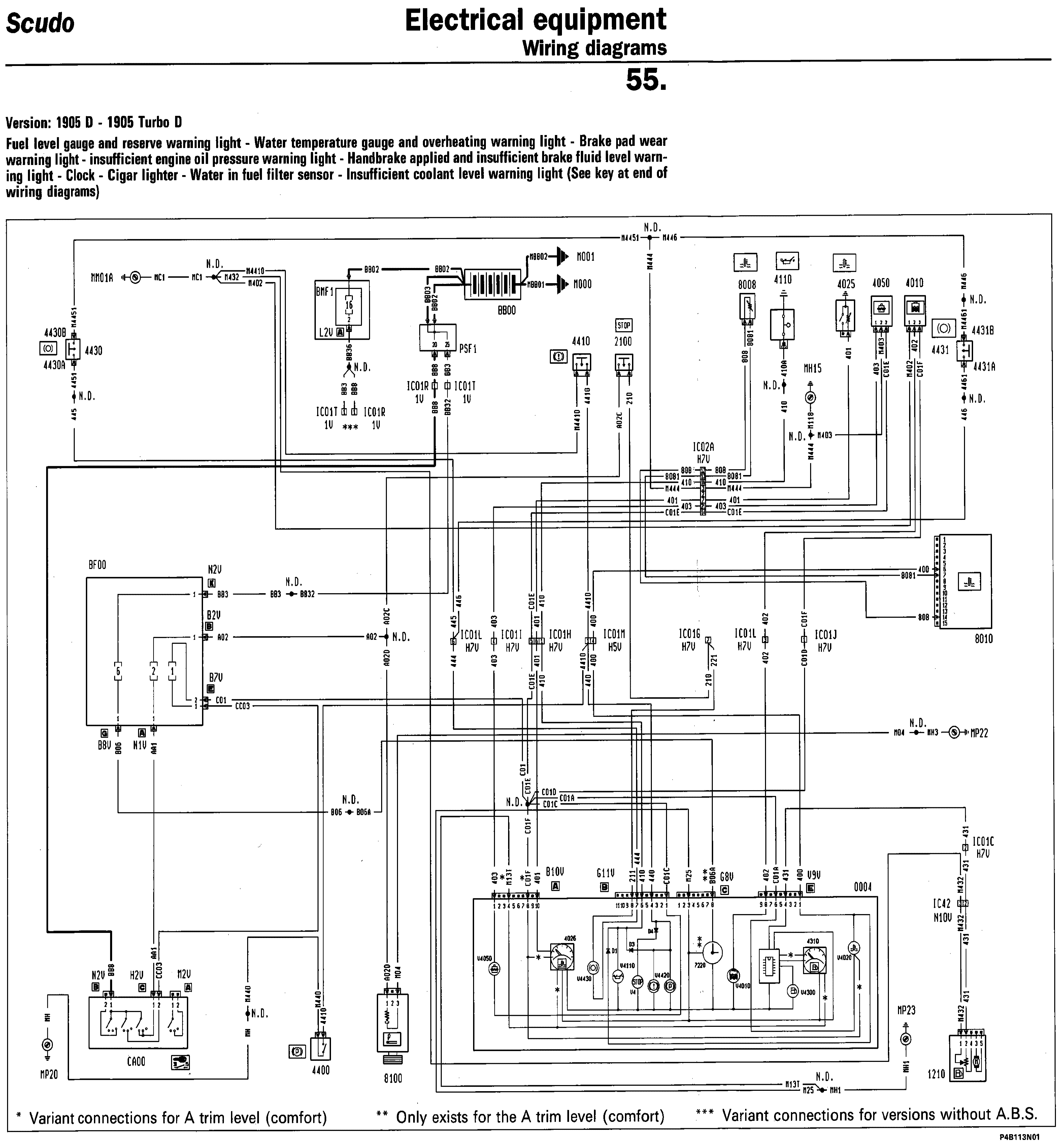
Hi


Fuel level.GIF
 Описание:
 Размер:  277.77 KB
 Просмотрено:  371 раз(а)

Fuel level.GIF



_________________
0б77бб9119
Вернуться к началу
Посмотреть профиль Отправить личное сообщение
ryab4ik2007
Amico


Amico

Возраст: 36
Знак зодиака: Близнецы
Зарегистрирован: 15.12.2008
Сообщения: 28
Откуда: Верховцево

Авто: Fiat scudo

СообщениеДобавлено: Ср Май 30, 2012 13:01    Заголовок сообщения: Ответить с цитатой

На Scudo 2003 г. датчик показывает больше чем надо, когда меньше четверти лампочка загорается, заливаешь 10 л, а показывает пол бака, что может быть?
Вернуться к началу
Посмотреть профиль Отправить личное сообщение Отправить e-mail
wery
Amico


Amico

Возраст: 40
Знак зодиака: Рыбы
Зарегистрирован: 26.05.2012
Сообщения: 8
Откуда: Украина

Авто: scudo2.0 jtd 2000р.в

СообщениеДобавлено: Ср Май 30, 2012 13:56    Заголовок сообщения: Ответить с цитатой

у меня как токо загорается в баку еще есть 10 л
Вернуться к началу
Посмотреть профиль Отправить личное сообщение
Сергій
Италофан


Италофан

Возраст: 58
Знак зодиака: Овен
Зарегистрирован: 19.01.2010
Сообщения: 333
Откуда: УкраЇна

Авто: фиат-скудо 1.9тд продав, зараз Рено-трафік 1.9 дсі

СообщениеДобавлено: Ср Май 30, 2012 20:43    Заголовок сообщения: Re: датчик топлива Ответить с цитатой

[quote="mxm2008"]не загорается лампочка при низком уровне топлива(лампочку проверял не перегоревшая)куда смотреть нужно? (приборка старая 98 год)

Подивись біля баку є фішка на два провода, можливо контакти окислились. У мене таке було.
Вернуться к началу
Посмотреть профиль Отправить личное сообщение
kotiaj
Amico


Amico

Возраст: 53
Знак зодиака: Овен
Зарегистрирован: 23.11.2009
Сообщения: 14
Откуда: Украина,rv.ua

Авто: фиат скудо 1,9d

СообщениеДобавлено: Чт Июн 14, 2012 23:56    Заголовок сообщения: Ответить с цитатой

ryab4ik2007 писал(а):
На Scudo 2003 г. датчик показывает больше чем надо, когда меньше четверти лампочка загорается, заливаешь 10 л, а показывает пол бака, что может быть?

Було те ж саме.Залив повний бак по саме "не хочу", показчик ще більше брехати почав. "Вилікував" за 10 хвилин слідуючим чином: зняв і розібрав щиток приладів та поправив стрілку показчика рівня палива( вона мабуть може проскакувати на осі ,коли доходить до крайнього правого положення, і починає щораз більше "брехати"). Тоді все стало "гуд" (перша поділка - 20 л, половина бака - 40 л). Розбирається там все елементарно просто. До стрілок тахометра та спідометра краще взагалі не торкатись лишній раз.
Вернуться к началу
Посмотреть профиль Отправить личное сообщение
Vladimir TV
Италомафиози


Италомафиози

Возраст: 52
Знак зодиака: Стрелец
Зарегистрирован: 25.07.2011
Сообщения: 1071
Откуда: Украина

Авто: Peugeot Expert, 2004 (2,0 HDI), RHX

СообщениеДобавлено: Пт Июн 15, 2012 15:17    Заголовок сообщения: Ответить с цитатой

kotiaj писал(а):
ryab4ik2007 писал(а):
На Scudo 2003 г. датчик показывает больше чем надо, когда меньше четверти лампочка загорается, заливаешь 10 л, а показывает пол бака, что может быть?

Було те ж саме.Залив повний бак по саме "не хочу", показчик ще більше брехати почав. "Вилікував" за 10 хвилин слідуючим чином: зняв і розібрав щиток приладів та поправив стрілку показчика рівня палива( вона мабуть може проскакувати на осі ,коли доходить до крайнього правого положення, і починає щораз більше "брехати"). Тоді все стало "гуд" (перша поділка - 20 л, половина бака - 40 л). Розбирається там все елементарно просто. До стрілок тахометра та спідометра краще взагалі не торкатись лишній раз.


Себе тоже так сделал. Правда стрелку с оси было очень тяжело снимать...
Вернуться к началу
Посмотреть профиль Отправить личное сообщение
ryab4ik2007
Amico


Amico

Возраст: 36
Знак зодиака: Близнецы
Зарегистрирован: 15.12.2008
Сообщения: 28
Откуда: Верховцево

Авто: Fiat scudo

СообщениеДобавлено: Пт Июн 15, 2012 15:28    Заголовок сообщения: Ответить с цитатой

Отже треба висушити бак на 0 і виставити
Вернуться к началу
Посмотреть профиль Отправить личное сообщение Отправить e-mail
Vladimir TV
Италомафиози


Италомафиози

Возраст: 52
Знак зодиака: Стрелец
Зарегистрирован: 25.07.2011
Сообщения: 1071
Откуда: Украина

Авто: Peugeot Expert, 2004 (2,0 HDI), RHX

СообщениеДобавлено: Пт Июн 15, 2012 18:51    Заголовок сообщения: Ответить с цитатой

У меня была такая ситуация: лампочка резерва топлива загоралась, а стрелка показывала где-то 30 л. Вот я дождался, пока загорится лампочка и тогда уже разобрал приборку и выставил стрелку на конец сектора резерва топлива. Но можно, конечно, заправить полный бак и стрелку выставить на конец измерительной шкалы, но это уж очень накладно.
Вернуться к началу
Посмотреть профиль Отправить личное сообщение
шурік
Италоманьячище


Италоманьячище

Возраст: 50
Знак зодиака: Водолей
Зарегистрирован: 14.04.2010
Сообщения: 1760
Откуда: Нетішин Хмельницька

Авто: Був Експерт 2011р.2.0 Зараз С4 гранд пікасо 1.6 2014р

СообщениеДобавлено: Сб Июн 16, 2012 11:47    Заголовок сообщения: Ответить с цитатой

Може кому потрібно,є даччик,те що в бак ставиться-150грн.Колись купив,а воно не знадобилось.
Вернуться к началу
Посмотреть профиль Отправить личное сообщение Отправить e-mail
ryab4ik2007
Amico


Amico

Возраст: 36
Знак зодиака: Близнецы
Зарегистрирован: 15.12.2008
Сообщения: 28
Откуда: Верховцево

Авто: Fiat scudo

СообщениеДобавлено: Сб Июн 16, 2012 19:39    Заголовок сообщения: Ответить с цитатой

панель приборную я розобрал, бак почти сухой, как стрелку то положить?
Вернуться к началу
Посмотреть профиль Отправить личное сообщение Отправить e-mail
Vladimir TV
Италомафиози


Италомафиози

Возраст: 52
Знак зодиака: Стрелец
Зарегистрирован: 25.07.2011
Сообщения: 1071
Откуда: Украина

Авто: Peugeot Expert, 2004 (2,0 HDI), RHX

СообщениеДобавлено: Сб Июн 16, 2012 19:58    Заголовок сообщения: Ответить с цитатой

Снять (осторожно, не спеша) стекло с приборки и аккуратно поддеть стрелку вверх чтобы снять ее. Затем переставить в начало шкалы и опять надеть ее. Я снимал обвязав стрелку капроновой нитью, уж очень крепко она держалась. Главное в этом деле не спешить и быть очень аккуратным. Удачи!
Вернуться к началу
Посмотреть профиль Отправить личное сообщение
ryab4ik2007
Amico


Amico

Возраст: 36
Знак зодиака: Близнецы
Зарегистрирован: 15.12.2008
Сообщения: 28
Откуда: Верховцево

Авто: Fiat scudo

СообщениеДобавлено: Сб Июн 16, 2012 20:41    Заголовок сообщения: Ответить с цитатой

Мда, подергал, как-то страшно ее снимать, приборка уж дороже стоит
Вернуться к началу
Посмотреть профиль Отправить личное сообщение Отправить e-mail
mxm2008
Amico


Amico

Возраст: 38
Знак зодиака: Овен
Зарегистрирован: 03.02.2012
Сообщения: 32
Откуда: Smela

Авто: Scudo

СообщениеДобавлено: Сб Июн 16, 2012 21:35    Заголовок сообщения: Re: датчик топлива Ответить с цитатой

повошкал фишку с двумя проводами и все гуд.(когда два провода замкнуть это полный бак, разомкнутый значь пустой )
Может можно замкнуть провода и после выставить стрелку на последнее деление?
Спасибо.
Вернуться к началу
Посмотреть профиль Отправить личное сообщение
Показать сообщения:   
Начать новую тему   Ответить на тему    Список форумов Український клуб фанів FIAT / CLUB UCRAINO TIFOSO DELLA FIAT -> Мінівени, мікроавтобуси (FIAT Scudo, FIAT Ducato, FIAT Ulysse) Часовой пояс: GMT + 3
На страницу 1, 2  След.
Страница 1 из 2

 
Перейти:  
Вы не можете начинать темы
Вы не можете отвечать на сообщения
Вы не можете редактировать свои сообщения
Вы не можете удалять свои сообщения
Вы не можете голосовать в опросах
Вы не можете присоединять файлы в этом форуме
Вы можете скачивать файлы в этом форуме






Powered by phpBB © 2001, 2005 phpBB Group
З питань розміщення реклами писати на цю адресу